Разновидности стабилизаторов 12 вольт
В зависимости от конструкции и способа поддержания 12-ти вольтного напряжения выделяют две разновидности стабилизаторов:
- Импульсные – стабилизаторы, состоящие из интегратора (аккумулятора, электролитического конденсатора большой емкости) и ключа (транзистора). Поддержание напряжения в заданном интервале значений происходит благодаря циклическому процессу накопления и быстрой отдачи заряда интегратором при открытом состоянии ключа. По конструктивным особенностям и способу управления такие стабилизаторы подразделяются на ключевые устройства с триггером Шмитта, выравниватели с широтно-импульсной и частотно-импульсной модуляцией.
- Линейные – стабилизирующие напряжение устройства, в которых в качестве регулирующего устройства применяются подключаемые последовательно стабилитроны или специальные микросхемы.
Наиболее распространены и популярны среди автолюбителей линейные устройства, отличающиеся простотой самостоятельной сборки, надежностью и долговечностью. Импульсный вид используется значительно реже из-за дороговизны деталей и сложностей самостоятельного изготовления и ремонта.
Классическая модель
Классические стабилизаторы – это большой класс устройств, собираемых на основе таких полупроводниковых деталей, как биполярные транзисторы и стабилитроны. Среди них основную функцию по поддержанию напряжения на уровне 12 В выполняют стабилитроны – разновидность диодов, подключаемых в обратной полярности (к катоду такого полупроводникового прибора подключается плюс источника питания, к аноду – минус), работающих в режиме пробоя. Суть работы данных полупроводниковых деталей заключается в следующем:
- При напряжении подключенного к стабилитрону источника питания меньше 12 В он находится в закрытом положении и не участвует в регулировке данной характеристики электрического тока.
- При превышении порога в 12 Вольт стабилитрон «открывается» и поддерживает данное значение в заданном его характеристиками диапазоне.
В зависимости от подключения различают два варианта классического стабилизатора: линейный – регулировочные элементы подключаются последовательно нагрузке; параллельный – стабилизирующие напряжение устройства располагаются параллельно запитываемым приборам.
Интегральный стабилизатор
Устройства собирают с использованием небольших по размерам микросхем, способных работать при входном напряжении до 26-30 В, выдавая постоянный 12-ти вольтный ток силой до 1 Ампер. Особенностью данных радиодеталей является наличие 3 ножек – «вход», «выход» и «регулировка». Последняя используется для подключения регулировочного резистора, который используется для настройки микросхемы и предотвращения ее перегрузок.
Более удобные и надежные, собранные на основе стабилизирующих микросхем выравниватели постепенно вытесняют собранные на дискретных элементах аналоги.
Простой СН, сделанный своими руками
Параметрический стабилизатор напряжения
Стабилизатор напряжения 12 вольт для светодиодов, подсветок автомобильных бортовых систем быстро и удобно выполнять, используя для этого микросхемы: LM317, LD1084, L7812, КРЕН 8Б и им подобные устройства. Несколько диодов, сопротивление и сама микросхема – вот составляющие такого СН.
Стабилизатор на LM317
В зависимости от варианта изготовления корпуса LM317 подбирают расположение деталей на плате.

LM317 с креплением на теплоотвод
Изготовление стабилизатора сводится к следующему:
- к выходу (Vout) припаивают сопротивление с номинальным значением 130 Ом;
- к контакту входа (Vin) присоединяют провод, подающий напряжение для стабилизации;
- регулировочный вход (Adj) подключают ко второму выводу резистора.
При подключении в качестве нагрузки светодиодных фонарей, лент и т.д. радиатор не требуется. Сборка занимает 15-20 минут при минимуме деталей. Используя несложную формулу, можно рассчитывать величину сопротивления R для получения определённой величины допустимого тока нагрузки.

Схема СН на LM317
Схема на микросхеме LD1084
Поддержанию напряжения 12 В неизменным для устройств светодиодной иллюминации, подключённой к бортовой сети автомобиля, поможет применение данной микросборки.

Даташит LD1084
Здесь для сборки самодельного СН в цепь обвязки микросхемы включаются:
- два электролитических конденсатора по 10 мкФ * 25 В;
- резисторы: 1 кОм (2 шт.), 120 Ом, 4,7 кОм (можно постоянный);
- диодный мост RS407.
Устройство собирается следующим образом:
- напряжение, снимаемое с диодного моста выпрямителя, подаётся на вход LD1084;
- на контакт, управляющий режимом стабилизации (Adj), присоединяют эмиттер транзистора КТ818, база которого соединена через два одноколонных сопротивления с цепями питания света фар (ближнего и дальнего);
- выходная цепь микросхемы соединена с резисторами R1 и R2, а также с конденсатором.
Кстати. Резистор R2 можно брать не переменный, а подстроечный, выставив с его помощью величину выходного напряжения 12 В.

СН для бортовой сети
Стабилизатор на диодах и сборке L7812
Подобная микросхема в связке с диодом и конденсаторами может снабжать светодиоды стабильным напряжением 12 В.
Схема построена по ниже изложенному принципу:
- диод Шоттки 1N401 пропускает через себя ток от плюсовой клеммы аккумулятора и подаёт его на вход микросхемы. При этом «+» электролита (конденсатора на 330 мкФ) также соединён с катодом диода;
- на выход L7812 присоединяют цепь нагрузки и «+» конденсатора ёмкостью 100 мкФ;
- все минусовые клеммы (от аккумулятора и обоих электролитических конденсаторов) соединяются с управляющим входом микросхемы.
Электролитические конденсаторы подбирают на напряжение не ниже 25 В.

Схема стабилизатора 12 В на ИМС L7812
Самый простой стабилизатор – плата КРЕН
Схемы с использованием крен довольно популярны. Так называют ИМС, в маркировку которых входят сочетания букв КР и ЕН. Это мощные СН, позволяющие выдавать на нагрузку ток до 1,5 А. Они имеют на выходе стабильные 12 В при подаче на вход напряжения до 35 В.
Схема с использованием этой микросхемы собирается так:
- напряжение с плюсовой клеммы АКБ (аккумуляторной батареи) на вход крен подаётся через диод 1N4007, он защищает цепь аккумулятора от обратных напряжений;
- минусовая клемма АКБ соединяется с управляющим электродом КРЕН;
- напряжение с выхода подаётся на нагрузку.
При необходимости микросхему прикручивают к радиатору.

КР142ЕН8Б, схема подключения
Сборка своими руками стабилизаторов напряжения на 12 В с использованием схем линейных и интегральных СН не составляет особого труда. При этом необходимо следить за температурой нагрева корпуса элементов и при Т0С выше допустимой устанавливать их на теплоотводы (радиаторы).
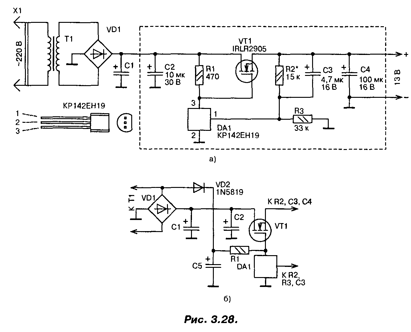
Стабилизатор напряжения на мощном полевом транзисторе 13В (IRLR2905)
При построении сильноточных стабилизаторов напряжения радиолюбители обычно используют специализированные микросхемы серии 142 и аналогичные, «усиленные» одним или несколькими, включенными параллельно, биполярными транзисторами. Если для этих целей применить мощный переключательный полевой транзистор, то удастся собрать более простой сильноточный стабилизатор,

Схема одного из вариантов такого стабилизатора приведена на рис. 3.28.0. Со вторичной обмотки трансформатора переменное напряжение около 13 В (эффективное значение) поступает на выпрямитель и сглаживающий фильтр. На конденсаторах фильтра оно равно 16 В. Это напряжение поступает на сток мощного транзистора VT1 и через резистор R1 на затвор, открывая транзистор.
Часть выходного напряжения через делитель R2, R3 подается на вход микросхемы DA1, замыкая цепь ООС. Напряжение на выходе стабилизатора возрастает вплоть до того момента, пока напряжение на входе управления микросхемы DA1 не достигнет порогового, около 2,5 В. В этот момент микросхема открывается, понижая напряжение на затворе мощного транзистора, т.е. частично закрывая его, и, таким образом, устройство входит в режим стабилизации. Лучшие результаты удастся получить, если диод VD2 подключить к выпрямительному мосту (рис. 3.28.6). В этом случае напряжение на конденсаторе С5 увеличится, поскольку падение напряжения на диоде VD2 будет меньше, чем падение напряжения на диодах моста, особенно при максимальном токе.
При необходимости плавной регулировки выходного напряжения постоянный резистор R2 следует заменить переменным или подстроенным резистором.
В стабилизаторе в качестве регулирующего элемента применен мощный полевой транзистор IRLR2905. Хотя он и предназначен для работы в ключевом (переключательном) режиме, в данном стабилизаторе он используется в линейном режиме. Транзистор имеет в открытом состоянии весьма малое сопротивление канала (0,027 Ом), обеспечивает ток до 30 А при температуре корпуса до 100°С, обладает высокой крутизной и требует для управления напряжения на затворе всего 2,5…3 В. Мощность, рассеиваемая транзистором, может достигать 110 Вт.
Полевым транзистором управляет микросхема параллельного стабилизатора напряжения КР142ЕН19 (импортный аналог TL431). Конденсаторы — малогабаритные танталовые, резисторы — MJ1T, С2-33, диод VD2 — выпрямительный с малым падением напряжения (германиевый, диод Шоттки). Параметры трансформатора, диодного моста и конденсатора С1 выбирают исходя из необходимого выходного напряжения и тока. Хотя транзистор и рассчитан на большие токи и большую рассеиваемую мощность, для реализации всех его возможностей необходимо обеспечить эффективный теплоотвод.
Налаживание сводится к установке требуемого значения выходного напряжения. Надо обязательно проверить устройство на отсутствие самовозбуждения во всем диапазоне рабочих токов. Для этого напряжения в различных точках устройства контролируют с помощью осциллографа. Если самовозбуждение возникает, то параллельно конденсаторам CI, С2 и С4 следует подключить керамические конденсаторы емкостью 0,1 мкФ с выводами минимальной длины. Размещаются эти конденсаторы как можно ближе к транзистору VT1 и микросхеме DA1.
Печатная плата устройства приведена на рис. 3.29. Эта плата рассчитана на установку малогабаритных деталей в корпусах для поверхностного монтажа, в том числе и микросхема КР142ЕН19 требует замены на импортный аналог в корпусе SO-8.

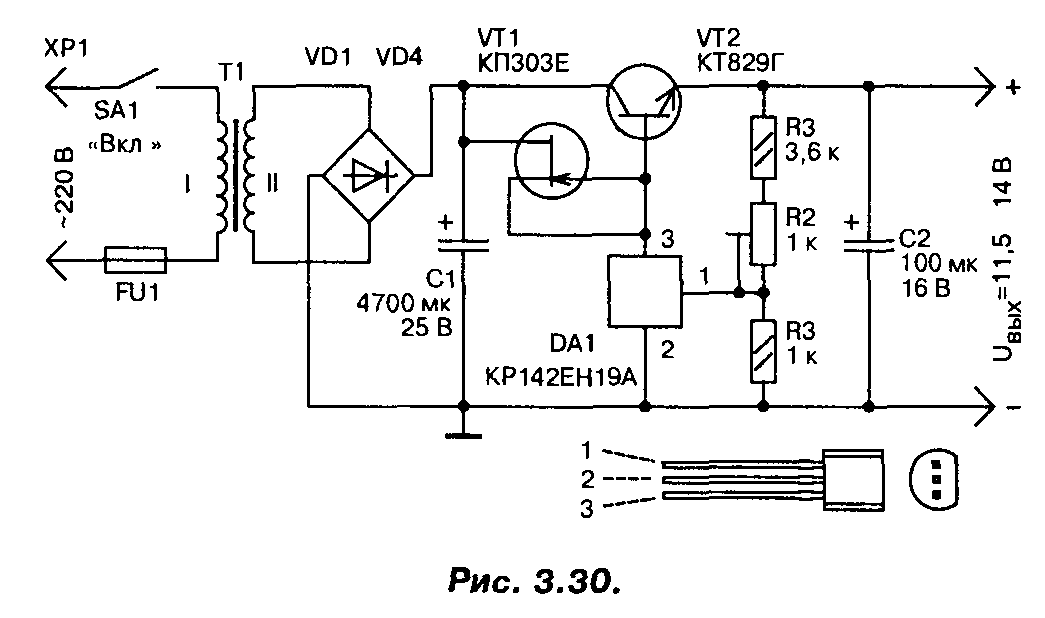
В случае, если полевой транзистор найти не удалось, стабилизатор можно выполнить по другой схеме (рис. 3.30), на мощных биполярных транзисторах, с использованием той же микросхемы. Правда, максимальный ток нагрузки у этого варианта стабилизатора не более 3…4 А. Для повышения коэффициента стабилизации применен стабилизатор тока на полевом транзисторе, в качестве регулирующего элемента применен мощный составной транзистор. Трансформатор должен обеспечивать на вторичной обмотке напряжение не менее 15 В при максимальном токе нагрузки.
Простой СН, сделанный своими руками
Параметрический стабилизатор напряжения
Стабилизатор напряжения 12 вольт для светодиодов, подсветок автомобильных бортовых систем быстро и удобно выполнять, используя для этого микросхемы: LM317, LD1084, L7812, КРЕН 8Б и им подобные устройства. Несколько диодов, сопротивление и сама микросхема – вот составляющие такого СН.
Стабилизатор на LM317
В зависимости от варианта изготовления корпуса LM317 подбирают расположение деталей на плате.
LM317 с креплением на теплоотвод
Изготовление стабилизатора сводится к следующему:
- к выходу (Vout) припаивают сопротивление с номинальным значением 130 Ом;
- к контакту входа (Vin) присоединяют провод, подающий напряжение для стабилизации;
- регулировочный вход (Adj) подключают ко второму выводу резистора.
При подключении в качестве нагрузки светодиодных фонарей, лент и т.д. радиатор не требуется. Сборка занимает 15-20 минут при минимуме деталей. Используя несложную формулу, можно рассчитывать величину сопротивления R для получения определённой величины допустимого тока нагрузки.
Схема СН на LM317
Схема на микросхеме LD1084
Поддержанию напряжения 12 В неизменным для устройств светодиодной иллюминации, подключённой к бортовой сети автомобиля, поможет применение данной микросборки.
Даташит LD1084
Здесь для сборки самодельного СН в цепь обвязки микросхемы включаются:
- два электролитических конденсатора по 10 мкФ * 25 В;
- резисторы: 1 кОм (2 шт.), 120 Ом, 4,7 кОм (можно постоянный);
- диодный мост RS407.
Устройство собирается следующим образом:
- напряжение, снимаемое с диодного моста выпрямителя, подаётся на вход LD1084;
- на контакт, управляющий режимом стабилизации (Adj), присоединяют эмиттер транзистора КТ818, база которого соединена через два одноколонных сопротивления с цепями питания света фар (ближнего и дальнего);
- выходная цепь микросхемы соединена с резисторами R1 и R2, а также с конденсатором.
Кстати. Резистор R2 можно брать не переменный, а подстроечный, выставив с его помощью величину выходного напряжения 12 В.
СН для бортовой сети
Стабилизатор на диодах и сборке L7812
Подобная микросхема в связке с диодом и конденсаторами может снабжать светодиоды стабильным напряжением 12 В.
Схема построена по ниже изложенному принципу:
- диод Шоттки 1N401 пропускает через себя ток от плюсовой клеммы аккумулятора и подаёт его на вход микросхемы. При этом «+» электролита (конденсатора на 330 мкФ) также соединён с катодом диода;
- на выход L7812 присоединяют цепь нагрузки и «+» конденсатора ёмкостью 100 мкФ;
- все минусовые клеммы (от аккумулятора и обоих электролитических конденсаторов) соединяются с управляющим входом микросхемы.
Электролитические конденсаторы подбирают на напряжение не ниже 25 В.
Схема стабилизатора 12 В на ИМС L7812
Самый простой стабилизатор – плата КРЕН
Схемы с использованием крен довольно популярны. Так называют ИМС, в маркировку которых входят сочетания букв КР и ЕН. Это мощные СН, позволяющие выдавать на нагрузку ток до 1,5 А. Они имеют на выходе стабильные 12 В при подаче на вход напряжения до 35 В.
Схема с использованием этой микросхемы собирается так:
- напряжение с плюсовой клеммы АКБ (аккумуляторной батареи) на вход крен подаётся через диод 1N4007, он защищает цепь аккумулятора от обратных напряжений;
- минусовая клемма АКБ соединяется с управляющим электродом КРЕН;
- напряжение с выхода подаётся на нагрузку.
При необходимости микросхему прикручивают к радиатору.
КР142ЕН8Б, схема подключения
Сборка своими руками стабилизаторов напряжения на 12 В с использованием схем линейных и интегральных СН не составляет особого труда. При этом необходимо следить за температурой нагрева корпуса элементов и при Т0С выше допустимой устанавливать их на теплоотводы (радиаторы).
Еще важно знать 3 нюанса о том, как собрать стабилизатор напряжения 12 вольт собственными руками
- Светодиоды желательно подключать через стабилизатор тока. Таким образом можно будет уравновесить колебания электрической сети, и хозяин автомобиля не будут беспокоиться о бросках тока.
- Требования к электропитанию нужно также соблюдать, поскольку, таким образом, свой самостоятельно собранный стабилизатор можно будет правильно подстроить под электрическую сеть.
- Собирать желательно такой агрегат, который обеспечит достойную устойчивость, надежность и стабильность – стабилизатор должен держаться в течение долгих лет. Именно поэтому на компонентах не стоит дешевить – приобретайте в хороших магазинах электроники.

Схемы простых стабилизаторов

Рекомендации по изготовлению
Для изготовления потребуются электронные компоненты для выбранной схемы. Приобрести их можно в специализированных магазинах или через интернет. Для устройства на интегральном линейном стабилизаторе корпус не нужен, но надо позаботиться о радиаторе. Также радиатор понадобится при изготовлении линейника на дискретных элементах. Более сложные устройства надо собирать на платах. Владеющие домашними технологиями смогут разработать и вытравить печатную плату самостоятельно. Остальным лучше воспользоваться макетной платой – отрезать необходимый кусочек и смонтировать элементы на нем.

Монтаж на макетной плате.
Также надо подобрать или собрать корпус, не забывая об отводе тепла. Затянуть плату в термоусадку – не лучший вариант в этом плане. Также понадобится паяльник с набором расходников.
Общую инструкцию по изготовлению дать сложно – все зависит от выбранной схемы и предпочитаемых технологий. Но можно дать несколько советов тем, у кого опыта в изготовлении электронных устройств немного:
- все соединения надо тщательно пропаивать (стараясь не перегреть элементы и проводники в изоляции) – условия эксплуатации будут сопряжены с тряской и перепадами температур, и некачественная пайка сразу даст о себе знать;
- корпус конструкции должен исключать попадания внутрь воды и грязи – при установке устройства под капотом этих субстанций будет достаточно;
- если корпус не используется, места пайки надо тщательно изолировать – по тем же резонам;
- после сборки и проверки работоспособности не будет лишним покрыть плату со стороны пайки лаком и просушить.
Только тщательный подход к изготовлению может гарантировать хоть сколько-нибудь долгую работу самоделки в жестких условиях.
Что нужно светодиоду — стабилизатор напряжения или тока?
Все светодиоды, независимо от форм-фактора и электрических параметров, питаются током. Правильно заданный ток – это гарантия длительной и стабильной работы осветительного прибора. Так почему же производители светодиодной продукции часто вместо стабилизатора тока устанавливают стабилизатор напряжения? Как это сказывается на работе светодиодных ламп, лент, фонарей и прожекторов? Попробуем разобраться.
Стабилизаторы напряжения
Исходя из названия, эти устройства предназначены для поддержания напряжения в нагрузке на определённом уровне. При этом величина выходного тока зависит от самой нагрузки. Другими словами, сколько потребуется нагрузки, столько она возьмёт, но не более максимально возможного значения. Допустим, стабилизатор напряжения обладает такими выходными параметрами: 12В и 1 А. То есть на выходе всегда будет поддерживаться 12В, а ток потребления может быть в диапазоне от нуля до одного ампера. Существует два вида стабилизаторов напряжения: линейные и импульсные.
Как правило, регулирующим элементом в схеме стабилизатора является биполярный или полевой транзистор. Если этот транзистор работает в активном режиме, то стабилизатор называют линейным. Если же регулирующий транзистор работает в ключевом режиме, то стабилизатор называют импульсным.
Наиболее распространенными и недорогими являются линейные стабилизаторы напряжения, однако они имеют ряд недостатков:
- низкий КПД;
- при большом токе нагрузки нуждаются в теплоотводе;
- имеют достаточно высокое падение напряжения.
Чтобы не сталкиваться с подобными недостатками, рекомендуется использовать стабилизаторы напряжения импульсного типа. Они бывают трех типов: повышающие, понижающие и универсальные. Импульсные стабилизаторы имеют высокий КПД, не нуждаются в дополнительном отводе тепла при больших токах нагрузки, но имеют более высокую стоимость.
Стабилизаторы тока
Простейший ограничитель тока – резистор. Его часто называют простейшим стабилизатором, что неверно, так как резистор не способен стабилизировать ток при колебании напряжения на своем входе.
Схемы стабилизаторов и регуляторов тока
Всем известно, что светодиодным лампочкам необходимо питание двенадцать вольт. В сети авто это значение может доходить до 15 В. Светодиодные элементы очень чувствительны, на них такие скачки отражаются отрицательно. Светодиодные лампы могут перегореть либо некачественно светить (мигать, терять яркость и т.д.).
Чтобы светодиоды служили дольше, в электросеть автомобиля включаются драйвера (резисторы). При нестабильности в сети устанавливаются устройства, которые поддерживают постоянное значение. Существует несколько простых микросхем, по которым можно сделать стабилизатор напряжения своими руками. Все компоненты, входящие в цепь, можно приобрести в специализированных магазинах. Обладая начальными знаниями по электротехнике сделать приборы будет несложно.
На КРЕНке
Для того, чтобы сконструировать простейший стабилизатор напряжения 12 вольт своими руками, понадобится микросхема с потреблением 12 В. В этом случае подойдет регулируемый стабилизатор напряжения 12 В LM317. Он может функционировать в электросети, где входной параметр составляет до 40 В. Чтобы прибор стабильно работал, необходимого обеспечивать охлаждение.
Крены для микросхем
Стабилизатор тока на LM317требует для работы небольшой ток до 8 мА, и данное значение обычно остается неизменным, даже при большом токе, протекающем через крен LM317, или при изменении входного значения. Это реализуется с помощью компоненты R3.
Можно применять элемент R2, но пределы при этом будут небольшими. При неизменном сопротивлении LM317 ток, идущий через прибор, будет также стабильным (автор видео — Создано в Гараже).
Входное значение для кренки LM317 может составлять до 8 мА и выше. Пользуясь этой микросхемой, можно придумать стабилизатор тока для ДХО. Это устройство может выступать нагрузкой в бортовой сети или источником электричества при подзарядке аккумуляторной батареи. Сделать простой стабилизатор напряжения LM317 не составляет труда.
На двух транзисторах
На сегодняшний момент пользуются популярностью стабилизирующие устройства для бортовой сети машины на 12 В, разработанные с использованием двух транзисторов. Данную микросхему используют как стабилизатор напряжения для ДХО.
Резистор R2 является токораздающим элементом. При возрастании тока в сети увеличивается напряжение. Если оно достигает значения от 0,5 до 0,6 В, открывается элемент VT1. Открытие компонента VT1 закрывает элемент VT2. В итоге, ток, проходящий через VT2, начинает снижаться. Можно вместе с VT2 применять полевой транзистор Мосфет.
Элемент VD1 включается в цепь, когда значения находится в пределах от 8 до 15 В и настолько велики, что транзистор может выйти из строя. При мощном транзисторе допустимы показания в бортовой сети около 20 В. Не стоит забывать о том, что транзистор Мосфет откроется, если показания на затворе будут 2 В.
На операционном усилителе (на ОУ)
Стабилизатор напряжения для светодиодов на основе ОУ собирается при необходимости создания устройства, которое будет работать в расширенном диапазоне. В рассматриваемом случае в качестве элемента, который будет задавать выпрямляемый ток, является R7. С помощью операционного усилителя DA2.2 можно увеличить уровень напряжения в токозадающем компоненте. Задачей компонента DA 2.1 является контроль опорного напряжения.
При создании схемы следует учесть, что она рассчитана на 3А, поэтому необходим больший ток, который должен поступать на разъем ХР2. Кроме того, следует обеспечивать работоспособность всех составляющих данного устройства.
Сделанный стабилизирующий прибор для автомобиля должен иметь генератор, роль которого выполняет REF198. Чтобы правильно настроить прибор, ползунок резистора R1 нужно установить в верхнее положение, а резистором R3 задавать необходимое значение выпрямленного тока 3А. Для погашения возможных возбуждений, используются элементы R,2 R4 и C2.
На микросхеме импульсного стабилизатора
Если выпрямитель для автомобиля должен обеспечивать высокий КПД в сети, целесообразно использовать импульсные компоненты, создавая импульсный стабилизатор напряжения. Популярной является схема МАХ771.
Схема выпрямителя с импульсным выпрямителем
Импульсный стабилизатор тока характеризуется выходной мощностью 15 Вт. Элементы R1 и R2 делят показатели схемы на выходе. Если делимое напряжение превышает по показателям опорное, выпрямитель автоматически уменьшает выходное значение. В противном случае устройство будет увеличивать выходной параметр.
Сборка данного устройства целесообразна, если уровень превышает 16 В. Компоненты R3 являются токовыми. Для устранения высокого падения нагрузки на данном резисторе в схему следует включить ОУ.
Схемы стабилизаторов и регуляторов тока
Существуют как минимум четыре варианта изготовления стабилизаторов напряжения на 12 вольт для авто своими руками:
- На кренке.
- На паре транзисторов.
- На операционном усилителе.
- На микросхеме импульсного стабилизатора.
Разберем, какие главные особенности имеет каждая из рассматриваемых модификаций.
На кренке
Для сборки своими руками простейшего стабилизатора для светодиодов для авто на 12 вольт потребуются:
- Микросхема LM317 или КРЕН8Б (более точнее КР142ЕН8Б), или KIA7812A.
- Резистор на 120 Ом.
- Печатное плато или перфорированная панель.
На изображениях наглядно представлено расположение основных компонентов схемы простейшего стабилизатора для светодиодов в авто:
На второй схеме на входе с АКБ применяется диод выпрямляющего типа 1n4007.
На двух транзисторах
Одним из самых популярных автомобильных стабилизаторов напряжения для светодиодов на 12 вольт, который также собирается своими руками, на сегодня является схема на двух транзисторах.
Переменное напряжение номиналом 12 вольт поступает на диодный мостик VD1 – VD4, выпрямляется и, проходя через фильтры С1 С2, сглаживается. Далее ток идет на стабилизатор параметрического типа VD1 и проходит к резистору R2. Затем с его движка передается на ключ составного транзистора VT1 VT2. Уровень его открытости определяется состоянием движка резистора переменного типа R2 – в нижнем положении регулятора транзисторы перекрыты и напряжение не поступает в нагрузку, а в верхнем состоянии регулятора R2 оно максимально и транзисторы полностью открыты, напряжение прилагается к нагрузке.
Приведенная модель стабилизатора напряжения для авто чаще всего применяется для дневных ходовых огней на базе светодиодов и позволяет успешно подстраивать параметры бортового тока под характеристики прибора освещения.
На операционном усилителе
Стабилизатор напряжения на 12 вольт для светодиодов в авто имеет смысл изготовить своими руками, когда возникает необходимость для его работы в расширенном диапазоне рабочих параметров. Ниже приведенная схема такого устройства. Главная его особенность в том, что сам усилитель включен в цепь обратной связи и питается прямо с выхода стабилизатора. Прибор характеризуется коэффициентом стабилизации – порядка 1000, при этом сопротивление на выходе – не более 10 мкОм при КПД около 50%. Ток нагрузки в номинале – не менее 200 мкА, при пульсации напряжения на выходе в двойной амплитуде – меньше 60 мкВ.
Среди главных особенностей его работы выделяются:
- Рабочий интервал температуры – от -20 до +60 градусов.
- Термический дрейф напряжения на выходе – меньше 0,05%.
- Возможность повышения напряжения на выходе до 27-30 вольт.
Для решения последней задачи нужно между выводами «7» и «+25» установить резистор на 200 Ом. Каскад транзистора VT1 выполняет роль динамической нагрузки для VT4 и при этом повышает общий коэффициент усиления. Транзистор П702А можно заменить на аналоги П702 или КТ805, при этом КТ603Г – соответственно на П308 или П309, а также КТ201В и КТ203В — на МП103 либо МП106.
На микросхеме импульсного стабилизатора
Когда от стабилизатора напряжения для авто требуется высокий коэффициент полезного действия, лучше собрать своими руками устройство с использование импульсных составляющих. Наиболее распространенной является ниже представленная схема МАХ771 (или аналогов 770, 772).
Стабилизатор импульсного типа на выходе имеет мощность в 15 ватт. Элементы цепи R1 и R2 разделяют показатели напряжения на точках выход. В случае, когда оно становится выше базового, импульсные выпрямители просто снижаются его выходное значение. В обратном случае прибор будет, напротив, увеличивать данный параметр на выходе.
Монтаж и установка своими руками импульсного стабилизатора напряжения для светодиодов в авто разумна, когда его показатель превышает 16 вольт. При возникновении повышенного падения нагрузки в цепь следует внедрить операционный усилитель.
https://youtube.com/watch?v=2w1tiDYh8DM
Функциональные схемы по типу цепи управления
Импульсный стабилизатор напряжения представляет собой систему автоматического регулирования. Задающим параметром для контура регулирования служит опорное напряжение, которое сравнивается с выходным напряжением стабилизатора. В зависимости от сигнала рассогласования устройство управления изменяет соотношение длительностей открытого и закрытого состояния ключа.
В представленных ниже структурных схемах можно выделить три функциональных узла: ключ (1), накопитель энергии (2) (который иногда называют фильтром) и цепь управления. При этом ключ (1) и накопитель энергии (2) вместе образуют силовую часть стабилизатора напряжения, которая вместе с цепью управления образуют контур регулирования. По типу цепи управления различают три схемы.
С триггером Шмитта
Стабилизатор напряжения с триггером Шмитта называется также релейным или стабилизатором с двухпозиционным регулированием. В нём выходное напряжение сравнивается с нижним и верхним порогами срабатывания триггера Шмитта (4 и 3) посредством компаратора (4), который обычно является входной частью триггера Шмитта. При замкнутом ключе (1) входное напряжение поступает на накопитель энергии (2), выходное напряжение нарастает, и после достижения верхнего порога срабатывания Umax триггер Шмитта переключается в состояние, размыкающее ключ (1). Накопленная энергия расходуется в нагрузке, при этом напряжение на выходе стабилизатора спадает, и после достижения нижнего порога срабатывания Umin триггер Шмитта переключается в состояние, замыкающее ключ. Далее описанный процесс периодически повторяется. В результате на выходе образуется пульсирующее напряжение, размах пульсаций которого зависит от разности порогов срабатывания триггера Шмитта.
Такой стабилизатор характеризуются сравнительно большой, принципиально неустранимой пульсацией напряжения на нагрузке и переменной частотой преобразования, зависящей как от входного напряжения, так и от тока нагрузки.
С широтно-импульсной модуляцией
Структурная схема стабилизатора напряжения с ШИМ
Как и в предыдущей схеме, в процессе работы накопитель энергии (2) или подключён к входному напряжению, или передаёт накопленную энергию в нагрузку
В результате на выходе имеется некоторое среднее значение напряжения, которое зависит от входного напряжения и скважности импульсов управления ключом (1). Вычитатель-усилитель на операционном усилителе (4) сравнивает выходное напряжение с опорным напряжением (6) и усиливает разность, которая поступает на модулятор (3). Если выходное напряжение меньше опорного, то модулятор увеличивает отношение времени открытого состояния ключа к периоду тактового генератора (5)
При изменении входного напряжения или тока нагрузки скважность импульсов управления ключом изменяется таким образом, чтобы обеспечить минимальную разность между выходным и опорным напряжением
Если выходное напряжение меньше опорного, то модулятор увеличивает отношение времени открытого состояния ключа к периоду тактового генератора (5)
При изменении входного напряжения или тока нагрузки скважность импульсов управления ключом изменяется таким образом, чтобы обеспечить минимальную разность между выходным и опорным напряжением
В таком стабилизаторе частота преобразования не зависит от входного напряжения и тока нагрузки и определяется частотой тактового генератора.
С частотно-импульсной модуляцией
При этом способе управления импульс, открывающий ключ, имеет постоянную длительность, а частота следования импульсов зависит от сигнала рассогласования между опорным и выходным напряжениями. При увеличении тока нагрузки или снижении входного напряжения частота увеличивается. Управление ключом может осуществляться, например, с помощью моностабильного мультивибратора (одновибратора) с управляемой частотой запуска.
Целесообразность использования LT 1083/84/85
В схеме стабилизатора напряжения на 12 вольт может быть разная ИМС. В зависимости от серии микросхемы, условия для её работы разнятся. Микросборки серии LT 1083/84/85 можно применять для изготовления стабилизатора на такое напряжение.
К сведению. Ток на выходе LT 1083 может достигать 7 А, на LT 1084 и LT 1085 допустимые токи нагрузки – 5 А и 3 А, соответственно.
Конструкторы для радиолюбителей, поставляемые из Китая, предлагают самостоятельно собрать схему простого блока питания на подобной платформе стабилизаторов.

Стабилизатор, входящий в данную схему, выдаёт на выходе ток до 7,4 А. Резистор R2, позволяющий изменять величину выходного напряжения, можно заменить постоянным, подобрав его значение так, чтобы U на выходе было равно 12 В. Диоды подбираются на напряжение не менее 50 В и ток не менее 12 А.
Внимание! СН на этой микросхеме требует разницы напряжения между входом и выходом не менее 1,5 В. При выполнении этого условия ИМС будет выдавать стабильное напряжение
При этом она имеет тепловую защиту и защиту от превышения значения выходного тока.
Выбор устройства
При выборе стабилизатора учитывают следующие характеристики:
- Размеры. Выбранный стабилизатор должен компактно размещаться в запланированном для него месте для установки с возможностью нормального доступа.
- Вид. Из имеющихся в продаже устройств наиболее надежными, компактными и недорогими являются стабилизаторы на основе небольших микросхем.
- Возможность самостоятельного ремонта. Так как даже самые надежные устройства выходят из строя, необходимо отдавать предпочтение ремонтопригодным стабилизаторам, радиодетали к которым имеются в продаже в достаточном количестве и по доступной цене.
- Надежность. Выбранный стабилизатор должен обеспечивать постоянное значение напряжения без значительных отклонений от заявленного их производителем диапазона.
- Стоимость. Для электрической системы автомобиля достаточно приобрести устройство стоимостью до 200 рублей.
Мой опыт
У моего друга есть ВАЗ ПРИОРА, и он любитель засунуть LED лампы в габариты, фары подсветку и т.д. Без таких стабилизирующих элементов они реально долго не ходили (пару-тройку месяцев и все). Сейчас же один комплект дешевых вариантов ходит уже третий год, и все благодаря стабилизации!
Есть и минусы такие элементы ставятся в разрыв провода, который идет до источника, там даже указаны «IN» и «OUT» куда нужно подключать провод и откуда выводить. Стоимость за 5 штук примерно 160 рублей, то есть каждый примерно около 30. Друг выставил 11,8В подключил к платам провода и залил их клеевым пистолетом, теперь влага им не страшна.

Лично я сам купил такие платы и экспериментировал с ними, у меня есть блок питания который выдает от 15 до 24В. От него я запитал два провода и подвел на модуль, а уже с него на светодиод, выставил около 11,9. И знаете, как бы я не переключал в блоке питания напряжение, за платой оно стабильно держалось 11,9В без каких либо скачков (весь эксперимент будет на видео).

Так что вывод можно купить стабилизаторы (около 30р за штуку), сами лампочки (около 50р за штуку) и в ИТОГЕ получаете за 80 – 100р вариант, который будет работать ну очень долго (3 года точно).
Сейчас видео версия смотрим
https://youtube.com/watch?v=T0IIosf5J3Q
Вот такой материал, думаю он вам был полезен, подписывайтесь на сайт и канал будет еще много интересных видео. Искренне ваш АВТОБЛОГГЕР.
(10 голосов, средний: 4,90 из 5)
Похожие новости
Мощность генератора автомобиля. Как ее узнать (определить) и от .
Ручейковый (поликлиновый) ремень. Что это такое? Как улучшил раб.
Что такое OBD2 и причем тут ELM327? Как ими пользоваться в машин.





