↑ И снова немного истории
Первым претендентом на роль предварительного усилителя с регулятором тембра стала схема Д. Стародуба (рис. 1) . Но конструкция так и не «прижилась» в усилителе мощности: требовалась тщательная экранировка и источник питания с чрезвычайно малым уровнем пульсаций (порядка 50 мкВ). Однако главной причиной стало отсутствие ползунковых переменных резисторов.
Рис. 1. Схема высококачественного блока регуляторов тембра
Путем проб и ошибок я пришел к простой схеме предварительного усилителя (рис. 2), с которой, однако, система звуковоспроизведения намного превзошла в звучании серийно выпускавшуюся аппаратуру, по крайней мере, имевшуюся у моих друзей и знакомых.
Рис. 2. Принципиальная схема одного канала предварительного усилителя для УМЗЧ С. Батя и В. Середы
За основу взята схема предварительного усилителя стереофонического электрофона Ю. Красова и В. Черкунова, демонстрировавшегося на 26 – й Всесоюзной выставке радиолюбителей – конструкторов. Это левая часть схемы, включая регуляторы тембра.
Появление каскада на транзисторах разной проводимости в предварительном усилителе (VT3, VT4) связано с обсуждением усилителей с преподавателем лаборатории телевизионной техники на кафедре Радиосистем А. С. Мирзоянцем, с которым я работал, будучи студентом. В ходе работ понадобились линейные каскады для усиления телевизионного сигнала, и Александр Сергеевич сообщил, что по его опыту наилучшими характеристиками обладают структуры «шиворот – навыворот», как он выразился, то есть усилители на транзисторах противоположной структуры с непосредственной связью. В процессе экспериментов с УМЗЧ я выяснил, что это касается не только телевизионной техники, но и звукоусилительной. Впоследствии я часто применял подобные схемы в своих конструкциях, в том числе пары полевой транзистор – биполярный транзистор.
Попытка применить транзисторы разной структуры в первом каскаде (составном эмиттерном повторителе VT1, VT2) не принесла успехов, т. к. при всех замечательных характеристиках (низком уровне шума, малых искажениях) схема имела существенный недостаток – меньшую перегрузочную способность по сравнению с эмиттерным повторителем. Характеристики предварительного усилителя:
Входное сопротивление, кОм=300 Чувствительность, мВ=250 Глубина регулировок тембра, дБ: на частоте 40 Гц=±15 на частоте 15 кГц=±15 Глубина регулировок стереобаланса, дБ=±6 Поскольку в ходе конструирования усилителей возникали новые идеи, старые конструкции я дарил кому-нибудь, или продавал по твердому курсу ватт выходной мощности / рубль. В одну из поездок в Ленинград я захватил с собой этот усилитель, чтобы продать его знакомому друга. Володька сказал, что у этого парня куча всякой западной техники, и увез аппарат к нему на прослушивание. Вечером он сообщил мне результаты: молодой человек включил усилитель, послушал пару вещей и был так удовлетворен звучанием, что без слов отдал положенные деньги.
Честно сказать, когда я узнал, что сравнение будет проходить с импортной техникой, особенно не надеялся, что усилитель произведет впечатление. К тому же, он не был до конца доделан – отсутствовали верхняя и боковые крышки.
Рассмотрим принципиальную схему одного канала предварительного усилителя (рис. 2). На входе установлены высокоомные регуляторы громкости (R2.1) и баланса (R1.1). Со среднего вывода резистора R2.1 через переходной конденсатор С2 звуковой сигнал поступает на составной эмиттерный повторитель VT1, VT2, необходимый для нормальной работы пассивного регулятора тембра, выполненного по мостовой схеме. Для того чтобы устранить вносимое темброблоком затухание и усилить сигнал до необходимого уровня, установлен двухкаскадный усилитель на транзисторах VT3, VT4.
Питание предварительного усилителя нестабилизированное, от положительного плеча усилителя мощности. На каскады VT3, VT4 питающее напряжение подается через фильтр R17, C10, C13, а на входной эмиттерный повторитель — R8, C4. Важную роль играет диод VD1: без него не удалось полностью устранить фон переменного тока частотой 100 Гц на выходе усилителя мощности.
Конструктивно предварительный усилитель выполнен в «линейку», все детали установлены на печатной плате, закрытой сверху П-образным экраном из стали толщиной 0,8 мм.
Регулятор тембра.
Несмотря на то, что выглядит регулятор несколько необычно, тем не менее здесь применена классическая схема регулятора тембра Баксандалла. Как отмечалось выше из-за низких номиналов переменных сопротивлений номиналы конденсаторов получаются существенно больше «типовых» значений.
Конденсатор С7 (1 мкФ) определяет нижнюю частоту регулировки тембра, а конденсаторы C8 и C9 имеют значение 100 нФ и определяют частоту регулировки тембра на ВЧ. При желании глубину регулировки тембра можно увеличить до ± 10 дБ. За счет элементов IC4 исключено взаимное влияние цепей НЧ и ВЧ при регулировании тембров.
Не смотря на большие габариты и высокую стоимость, для этой части схемы настоятельно рекомендуется применение полипропиленовых конденсаторов.
Уровень шума регулятора тембра составляет всего -113 дБ в среднем положении регуляторов.
Реле RE1 служит для отключения регулятора тембра, если в нём нет необходимости. В этом случае сигнал снимается с выхода IC2A и поступает напрямую на вход IC9B в обход регулятора тембра. Чтобы избежать щелчков при коммутации служит резистор R18. Для снижения перекрестных помех коммутация в каждом канале осуществляется отдельным реле. В этом случае контактные группы реле можно запараллелить, что снизит сопротивление контактов и дополнительно повысит надёжность этой части схемы.
Согласование импеданса
Как уже упоминалось, второй ОУ IC1b сконфигурирован для единичного усиления, поэтому его выход (вывод 7) должен быть подключен к его инвертирующему входу (вывод 6). Тем не менее в цепи ООС показан резистор R1. Для уменьшения искажений “видимое” сопротивление по инвертирующему и неинвертирующему входам должны быть равны. Однако, к одному входу подключен регулятор громкости, сопротивление которого меняется.
Если вместо R1 установить перемычку, то уровень искажения будет всё равно очень низкий, см. графики характеристик. Если есть желание предельно минимизировать искажения, замерьте сопротивление регулятора громкости в том положении, в котором вы слушаете музыку чаще всего и именно такого номинала установите резисторы R1 (R2).
Конечно, для этого сначала потребуется установить перемычки и провести несколько тестовых прослушиваний на вашем тракте и после этого… есть подозрение, что вы не захотите менять перемычки на сопротивления.
Принципиальная схема
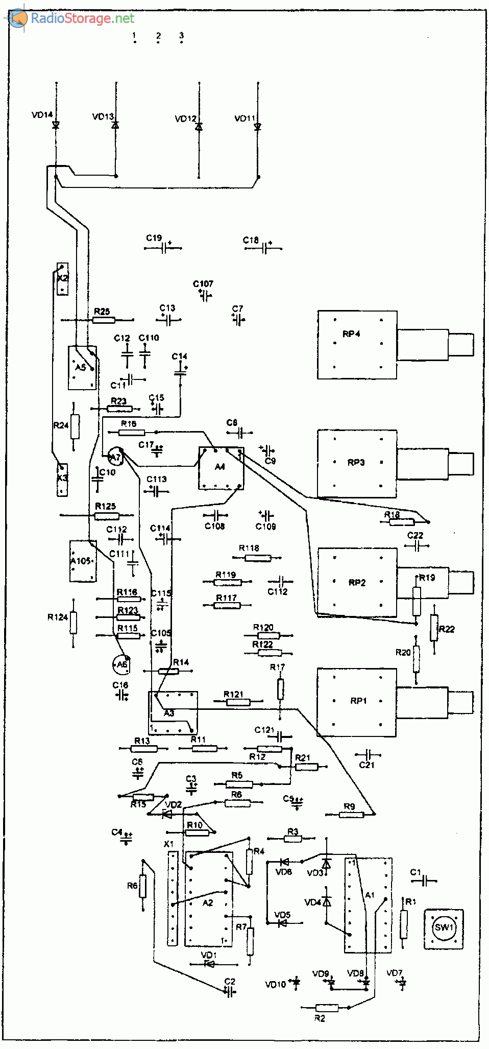
Краткое описание схемы усилителя. На входе имеется электронный переключатель четырех стереоканалов, состоящий из цифро-аналогового мультиплексора А1 (К561КП1) и счетчика А2 (К561ИЕ9).
Сигналы от четырех пар входов, расположенных на одной общей панели входных разъемов поступают на входы X и Y мультиплексора. Выбор входов осуществляется изменением двухразрядного двоичного кода на выводах 10 и 9 А1 с помощью счетчика А2.
Счетчик А2 управляется одной кнопкой SW1, каждое однократное нажатие которой формирует одиночный импульс, поступающий на вход С (вывод 14) А2. Цепь C1-R1 служит для подавления помех дребезга контактов данной кнопки.
Выбор входов происходит по кольцу в одном направлении. Светодиоды VD7-VD10 индицируют включенный вход. Данные светодиоды подключены на выходы счетчика непосредственно (без ключей-усилителей тока) и ток через них не превышает максимального выходного тока К561ИЕ9, поэтому, здесь должны бытъ сверхяркие светодиоды, которые обеспечат достаточную яркость индикации даже при таком небольшом токе.

Рис. 2. Схема селектора входов и трансформатора питания для усилителя.

Рис. 2. Схема темброблока и выходных УНЧ на микросхемах TDA2051.
Диоды VD3-VD6 совместно с резисторами R3-R6 образуют преобразователь десятичного кода чисел от 0 до 3 в соответствующий им двоичный двухразрядный код, подаваемый на управляющие входы мультиплексора А1.
Резистор R3-R4 и R5-R6 включены делителями, чтобы обеспечить согласование логических уровней микросхемы А2, питающейся от источника напряжением +12V и микросхемы А1, питающейся от двуполярного источника ±6,8V.
Двуполярное питание мультиплексора К561КП1 (А1) необходимо для получения минимальных искажений аналогового сигнала малого уровня, проходящего через его каналы.
При коммутации цифровых сигналов вывод минуса питания каналов (вывод 7) соединяют с общим минусом, а при коммутации аналоговых сигналов на него нужно подать отрицательное относительно вывода 8 напряжение.
Причем, разность потенциалов между выводами 7 и 16 не должна превышать 15V, поэтому здесь есть параметрические стабилизаторы на VD1 и VD2 (разность потенциалов получается 13,6V).
НЧ входные сигналы снимаются с выводов 13 и 3 А1 и поступают на усилитель. На операционных усилителях микросхемы АЗ сделаны буферные каскады, с их выходов НЧ сигналы поступают на активные регуляторы тембра по НЧ (RP1) и ВЧ (RP2), на операционных усилителях микросхемы А4.
Операционные усилители питаются стабильным напряжением ±12V, полученным от интегральных стабилизаторов А6 и А7. Регуляторы громкости и баланса сделаны по пассивной схеме на RP3 и RP4.
Усилители мощности выполнены на микросхемах TDA2051 .включенных по типовой схеме при питании от двуполярного источника. Коэффициент усиления усилителя (чувствительность по входу) зависит от сопротивлений R24 и R124. На схеме их сопротивления 47К соответствуют чувствительности усилителя по входам 200 mV.
Конструкция самодельного усилителя
Это, пожалуй, был самый сложный момент в изготовлении, так как подходящего готового корпуса не нашлось и пришлось выдумывать возможные варианты:-)) Чтобы не лепить кучу отдельных радиаторов, решил использовать корпус-радиатор от автомобильного 4-канального усилителя, довольно больших размеров, примерно такой:
Все «внутренности» были, естественно, извлечены и компоновка получилась примерно такой (к сожалению фотографию соответствующую не сделал):
— как видно, в эту крышку-радиатор установились шесть плат оконечных УМЗЧ и плата предварительного усилителя-темброблока. Плата блока фильтров уже не влезла, поэтому была закреплена на добавленной затем конструкции из алюминиевого уголка (её видно на рисунках). Также, в этом «каркасе» были установлены трансформаторы, выпрямители и фильтры блоков питания.
Вид (спереди) со всеми переключателями и регуляторами получился такой:
Вид сзади, с колодками выходов на динамики и блоком предохранителей (поскольку никакие схемы электронной защиты не делались из-за недостатка места в конструкции и чтобы не усложнять схему):
В последующем каркас из уголка предполагается, конечно, закрыть декоративными панелями для придания изделию более «товарного» вида, но делать это будет уже сам «заказчик», по своему личному вкусу. А в целом, по качеству и мощности звучания, конструкция получилась вполне себе приличная. Автор материала: Андрей Барышев (специально для сайта сайт
).
Во многих современных аудиосистемах, будь то музыкальный центр, домашний кинотеатр или даже портативная колонка для телефона имеется эквалайзер, или, иначе говоря, темброблок. С его помощью можно регулировать АЧХ сигнала, т.е. менять количество высоких или низких частот в сигнале. Темброблоки существуют активные, построенные, в чаще всего, на микросхемах. Они требуют наличия питания, зато не ослабляют уровень сигнала. Другая разновидность темброблоков – пассивные, они слегка ослабляют общий уровень сигнала, зато не требуют питания и не вносят никаких дополнительных искажений в сигнал. Именно поэтому в высококачественной звуковой аппаратуре используются, чаще всего, именно пассивные темброблоки. В этой статье рассмотрим, как сделать простой 2-х полосный темброблок. Его можно совместить с самодельным усилителем, либо же использовать как отдельное устройство.
Активный регулятор громкости.
Регулятор громкости также реализован по идее Питера Баксандалла, что во-первых позволило получить сверхнизкий уровень шума (особенно на малых громкостях), а во-вторых получить логарифмическую характеристику регулирования при использовании потенциометров с линейной зависимостью сопротивления от угла поворота. Максимальное усиление составляет +16 дБ, при этом точка 0 дБ получается в среднем положении потенциометра.
Четыре соединённых параллельно усилителя, как отмечалось выше, служат для снижения уровня шума на 6 дБ. Уровень собственных шумов такого регулятора составляет -101 дБ при максимальном усилении и -109 дБ при усилении 0 дБ. На практике регулятор громкости обычно устанавливается в положении -20 дБ, тогда уровень шума составит -115 дБ, который существенно ниже порога слышимости.
Чтобы вы могли оценить качество каждого каскада для них были приведены собственные уровни шумов. Результирующий уровень шума данного предусилителя, как нетрудно догадаться, будет несколько варьироваться в зависимости от положения потенциометров.
Симметричный выход реализован за счёт фазоинвертора на ОУ IC9A и имеет двойную амплитуду сигнала по сравнению с несимметричным. Впрочем, это нормально для профессиональной аудиотехники.
↑ Предварительный усилитель для «студенческого» УМЗЧ
Перейдем к построению предварительного усилителя для «студенческого» УМЗЧ. Принципиальная схема одного канала усилителя для УМЗЧ Питера Смита представлена на рис. 11. Входной сигнал подается непосредственно на пассивный регулятор тембра. Дело в том, что современные источники звука (персональный компьютер, ноутбук, проигрыватель компакт-дисков, DVD – проигрыватель) имеют малое выходное сопротивление и высокий уровень сигнала, достаточный для непосредственной работы с усилителем мощности (0,5…2 В эфф.). Фильтр R1 – R3, C2, C3 производит регулировку тембра в нижней частотной области, а R5, — R7, C4, C5 – в верхней. Буферный резистор R4 служит для уменьшения влияния фильтров друг на друга. Параметры элементов фильтров выбирают таким образом, чтобы примерно в среднем положении движков резисторов регуляторов тембра R2 и R6 АЧХ была горизонтальной; при этом коэффициент передачи регулятора тембра меньше единицы.
При перемещении движка резистора R2 в верхнее (по схеме рис. 11) положение получаем подъем АЧХ на нижних частотах; смещая движок в нижнее положение – завал. Аналогичным образом работает регулятор тембра R6, который осуществляет регулировку АЧХ в области высоких частот.
Регулятор тембра нагружен на регулятор уровня сигнала R8.1, далее следует усилительный каскад на малошумящем операционном усилителе OPA2134, включенном по неинвертирующей схеме. Его назначение – компенсировать затухание, вносимое регулятором тембра и обеспечить низкое выходное сопротивление, необходимое для работы усилителя мощности.
На выходе предварительного усилителя установлена индуктивность L1 – «бусинка» из феррита, применяемая в телевизорах и компьютерной технике (материнских платах, платах ввода-вывода, мониторах и т.п.). В результате принятых мер коэффициент гармоник предварительного усилителя на частоте 1 кГц не превышает одной десятитысячной доли процента!
Исключён фрагмент. Полный вариант статьи доступен меценатам и полноправным членам сообщества. Читай условия доступа.
Рис. 11. Принципиальная схема темброблока и предварительного усилителя для «студенческого» УМЗЧ
Экспериментальная проверка нескольких экземпляров операционных усилителей показала, что и без конденсатора в заземленной ветви делителя отрицательной обратной связи постоянное напряжение на выходе составляет единицы милливольт. Тем не менее, из соображений универсальности применения, на входе темброблока и выходе предварительного усилителя включены разделительные конденсаторы (С1, С6). В зависимости от требуемой чувствительности усилителя величину сопротивления резистора R10 выбирают из табл. 2. Следует стремиться не к точному значению сопротивлений резисторов, а их попарному равенству в каналах усилителя.
Таблица 2
▼ Файловый сервис недоступен. Зарегистрируйтесь или авторизуйтесь на сайте.
Главным недостатком пассивного регулятора тембра является низкий коэффициент передачи. Другой недостаток заключается в том, что для получения линейной зависимости уровня громкости от угла поворота необходимо использовать переменные резисторы с логарифмической характеристикой регулирования (кривая «В»). Достоинством пассивных регуляторов тембра является меньшие искажения, чем активных (например, регулятора тембра Баксандала, рис. 12).
Рис. 12. Активный регулятор тембра П. Баксандала Как видно из схемы, показанной на рис. 12, активный регулятор тембра содержит пассивные элементы (резисторы R1 — R7, конденсаторы C1 – C4), включенные в стопроцентную параллельную отрицательную обратную связь по напряжению операционного усилителя DA1. Коэффициент передачи данного регулятора в среднем положении движков регуляторов тембра R2 и R6 равен единице, а для регулировки используются переменные резисторы с линейной характеристикой регулирования (кривая «А»). Иными словами, активный регулятор тембра свободен от недостатков пассивного регулятора. Однако по качеству звучания этот регулятор явно хуже пассивного, что замечают даже неискушенные слушатели.
Детали и монтаж
При налаживании необходимую чувствительность ими можно установить от 100-500mV, а так же, добиться равенства усиления в каналах, если это необходимо (с уменьшением сопротивлений R24 и R124 чувствительность снижается).
Источник питания УМЗЧ нестабилизированный, на силовом трансформаторе Т1. Первоначально это был готовый трансформатор мощностью 120W и одним вторичным переменным напряжением 24V (при токе 5А).
Трансформатор был переделан так, чтобы разделить его вторичную обмотку на две одинаковые половины
Для этого его пришлось разобрать и очень осторожно размотать вторичную обмотку, считая её витки. Затем, обмотку вернуть на место, но уже сделав отвод от середины числа витков
При сборке трансформатора уделите особое внимание аккуратности стяжки его сердечника, так как от этого зависит уровень акустического шума при его работе. Питание усилителя можно организовать и от двух отдельных трансформаторов меньшей мощности, с вторичными обмотками 12V при токе не менее ЗА
Питание усилителя можно организовать и от двух отдельных трансформаторов меньшей мощности, с вторичными обмотками 12V при токе не менее ЗА.
В этом случае нужно сделать два диодных выпрямителя, — по одному для каждого из трансформаторов, а затем соединить выход положительного напряжения одного выпрямителя с выходом отрицательного другого. Это будет общий нуль. А оставшиеся выходы, соответственно, плюс и минус.
Акустические системы на схеме обозначены как одиночные динамики. Реально, это могут быть любые акустические системы с любым числом динамиков, при условии, что их допустимая мощность не менее 35W, а эквивалентное сопротивление находится в пределах 4…8 Ом. Выпрямительные диоды VD11-VD14 можно заменить любыми другими диодами, рассчитанными на ток не менее ЗА.
Все конденсаторы должны быть рассчитаны на напряжение не ниже 25V.
Операционные усилители LF353 можно заменить аналогичными микросхемами, например, AD712, AN6558, AN6562, LM358, TL072 и др. Микросхемы К561КП1 и К561ИЕ9 можно заменить, соответственно, микросхемами зарубежного производства CD4052 и CD4022. Светодиоды — любые, желательно сверхяркие.
Практически все детали (кроме силового трансформатора и панели входных разъемов) расположены на одной печатной плате из фольгированного стеклотексталита с односторнним расположением печатных дорожек.

Рис. 3. Печатная плата для схемы стереоусилителя (размеры платы — 100×220 мм).

Рис. 4. Размещение деталей на печатной плате усилителя.
На плате есть много перемычек, выполненных монтажным проводом со стороны деталей. При желании и возможности эти перемычки можно устранить, сделав двухстороннюю разводку платы.
На рисунке в тексте плата показана в уменьшении, чтобы получить реальный размер, нужно данное изображение с помощью компьютера или копировального аппарата с масштабированием («ксероксом») увеличить до 130% (ZOOM 130%).
Рисунок платы можно выполнить как вручную, так и с помощью фотоспособа, или так называемого метода «лазерного утюга». В двух последних случаях, рисунок нужно не только увеличить, но и отразить.
Микросхемы УМЗЧ необходимо установить на радиатор.
Каравкин В. РК-03-08.
УСИЛИТЕЛЬ ДЛЯ ГИТАРЫ
Гитарные усилители, наряду с самими электрогитарами, всегда интересовали многих начинающих и не только музыкантов. Тембра, усиление и перегрузочные характеристики очень индивидуальны, и идеальное сочетание варьируется от одной гитары к другой. Нет такого усилителя, что полностью удовлетворяет всем требованиям, да и это схемное предложение не будет исключением. Но оно является универсальным, мощным (около 100 ватт) и имеет все необходимые регулировки. В отличии от покупного усилителя, если вы строите УНЧ самостоятельно, вы можете изменить многие вещи, чтобы удовлетворить собственные потребности. Возможность экспериментировать представлена в полном виде. Да и намного почётнее играть на своей аппаратуре, ведь наша индивидуальность проявляется в первую очередь творчеством. Предлагаемый гитарный усилитель рассчитан на 100 Вт мощности в 4 Ом нагрузке. Это обычная мощность для гитаристов, которой хватит и для дома, и для концертов.
Источник питания
Для получения высоких заявленных характеристик мы разработали малошумящий источник питания для предварительного усилителя.
Увеличение по клику
Он обеспечивает стабилизированные выходные напряжения ± 15 В и + 5 В для самого предварительного усилителя и дополнительных блоков. Плата блока подключена к трансформатору с выходным напряжением переменного тока ~15В (две обмотки). Диодный мост (D1-D4) и два конденсатора по 2200мкФ выпрямляют и фильтруют переменное напряжение и обеспечивают примерно ± 21 В постоянного напряжения. Регулируемые стабилизаторы LM317 и LM337 выдают на выходе ± 15 В благодаря резисторам 100 Ом и 1,1 кОм, подключенным к выводам «OUT» и «ADJ».
Мы использовали регулируемые стабилизаторы, потому что их управляющие выводы «ADJ» можно «оторвать» от земли, чтобы улучшить подавление пульсаций, что мы сделали с использованием конденсаторов 10 мкФ. Защитные диоды (D5 и D7) обеспечивают разрядный путь для конденсаторов, если выход случайно замыкается на землю.
Два диода (D6 и D8) в обратном включении защищают выход каждого плеча в случае неисправности другого.
Стабилизатор на фиксированное выходное напряжение 7805 (REG3) используется для получения напряжения + 5V. Резистор номиналом 100Ом служит для снижения рассеиваемой мощности на микросхеме стабилизатора. Этот резистор не так важен для модуля предварительного усилителя, но существенно облегчит тепловой режим стабилизатора при подключении дополнительных блоков.
Поскольку от источника питания +5В потребляется дополнительная мощность только положительной полярности, для балансировки плеч выпрямителя в отрицательное плечо включен резистор номиналом 330Ом, который обеспечивает одинаковую скорость разряда конденсаторов фильтра при выключении.
Продолжение следует…
Удачного творчества!
Стать подготовлена по материалам журнала «Практическая электроника каждый день»
Вольный перевод статьи — Главный редактор «РадиоГазеты».
Простой встроенный предусилитель для бас-гитары
Сидел я как-то, искал в Сети простую примочку на басуху, чтоб звук нормальный и овердрайва наворотить можно. Тут друг говорит, что хочет активный звукосниматель купить на гитару. Вот я и подумал, а что, верно, фон и шумы в основном в кабеле от гитары до примочки возникают. А если непосредственно запихать в басуху этот предусилитель? Ведь принцип активного звучка — это предусилитель в звукоснимателе. И вдобавок заэкранировать гитару.
Короче, нашел на Датагоре статью «Портативный усилитель для головных телефонов RED-31 c 3V питанием». По параметрам он как раз подходит, как предусилитель. Начал собирать, взял басуху.
Сообщества › Кулибин Club › Блог › Самодельный усилитель для сабвуфера.
Всем привет, сегодня я хочу рассказать о самостоятельной постройке простого и бюджетного усилителя низких частот, предназначенного для работы с сабвуфером. Корпус хотел сделать компактным и без D-класса тут не обошлось. За основу взял проверенную и надёжную схему усилителя Алексея Королькова «Палник». Схема простая, при отсутствии ошибок в монтаже заводится с первого раза.
Прежде чем собирать, я стал искать необходимые детали для усилителя, и чтобы не переплачивать барыгам, решил комплектующие заказать из Китая через известный сайт. Меньше чем через месяц мне приходит вот такая коробка, набитая разными деталями, разложил их, посчитал, китайцы не доложили 2 транзистора, но ничего страшного, остальное было все в полном объёме.
Далее намотал силовые дроссели. Ну и напоследок изготовил выходной дроссель, без которого усилитель не сможет работать. Его также рассчитывал в программе и мотал на Ш-образном сердечника с зазором.
Проектирование и сборка печатной платы заняли у меня больше всего времени, я решил все элементы усилителя расположить на одной плате, как в заводских автоусилителях. Сложные элементы замерил штангель-циркулем и нарисовал в программе Sprint-Layot, потом скомпоновал элементы на плате и развел дорожки. На плате размером 130* 200мм удалось разместить преобразователь напряжения 12-2*55В, усилитель, фильтр и блок защит. Далее рисунок платы распечатал на лазерном принтере и перенес горячим утюгом на зачищенную медную поверхность текстолита. Смыл бумагу водой, плату вытравил в подогретом растворе хлорного железа, просверлил отверстия и все, плата готова.





