Особенности эксплуатации
Несколько важных советов, благодаря которым вы сможете намного повысить срок жизни водонагревателя и сделать купание безопасным:
- Если температура в доме/участке, где установлен нагреватель, падает до 0 и ниже, то его использование на время запрещается. На этот период рекомендуется отключить аппарат от сети и водопровода, а затем слить из него остатки жидкости.
- В процессе функционирования в отверстиях аппарата может образоваться накипь. Это повлечёт за собой снижение напора и повышение давления внутри нагревательной колбы. Избежать этого поможет периодическая очистка деталей при помощи мягкой щётки и бытовых моющих средств.
- Если вы обладатель солнечного коллектора, то время от времени следует очищать стекла нагревателя от пыли, иначе температура на выходе устройства может снизиться в 4 раза.
- Чтобы сберечь тепло в бассейне, его каждый вечер накрывают полиэтиленовой плёнкой или специальным тентом. Хорошим помощником при защите бассейна от насекомых, мусора и листьев станут круги, изготовленные из чёрной полиэтиленовой плёнки, натянутой на обруч хула-хуп.
Теперь вы знаете все способы обогрева воды в бассейне. Современное оборудование представлено в широком ассортименте, а выбирать его нужно исходя из собственных желаний и предпочтений.
Важные особенности зимнего бассейна

- Зимний бассейн должен подогреваться круглые сутки. В противном случае вода замерзнет и деформирует чашу, облицовку и выведет из строя все закладные элементы и оборудование. На это требуется большой расход электроэнергии. Поэтому данный теплый бассейн затратный в содержании.
- Бетонная чаша должна быть прочнее обычной, желательно пропитать бетон грунтовкой глубокого проникновения. Она поможет закупорить пористую структуру бетона, соответственно увеличит гидроизоляционные свойства чаши.
- Воздух вокруг бассейна также должен быть прогрет при помощи обычных тепловых пушек. Это поможет избежать простывания отдыхающих. А еще лучше подумать о навесе из поликарбоната. В таком навесе воздух и бассейн прогреются быстрее.
- Облицовка бассейна делается из прочных материалов. В основном за отделку берут мозаичную плитку. Она сделана из стекла и не пропускает воду.
- Подогрев бассейна зимой требует расход электроэнергии намного больше чем летом. Так как отдача тепла уходит и на холодный воздух. В этом случае пользуются тепловыми пушками. Пушки помогут избежать переохлаждения. И не дадут обледенеть поверхности вокруг бассейна. Расход электроэнергии на 1 куб воды приблизительно 1-2 кВт в час (зависит от выбранного режима). Для обогрева бассейна устанавливают отдельный котел в системе отопления дома. Который будет работать только на подогрев воды в водоеме. Температура для комфортного погружения в зимний период составляет 22-25 градусов.
- Сделать качественный открытый подогреваемый зимний бассейн самостоятельно проблематично. Лучше доверить его строительство профессионалам.
Способы, как нагреть воду в бассейне
Ниже описаны устройства, помогающие подогревать воду в бассейне.
Проточные электронагреватели для быстрого подогрева
Разработаны специально для подогрева воды в бассейне от электричества. Кратко их принцип работы: вода, проходя через специальный цилиндр (ТЭН), быстро нагревается. Устроены без накопительной емкости. Повышая или понижая напор воды, можно регулировать ее температуру.
Устройства делятся на классы, в зависимости от потребляемой мощности. Для небольшого бассейна достаточно мощности 3,5 кВт. Такая модель есть. Ее особенность в том, что температура «входящей» воды желательна +18 градусов. Еще есть модели мощностью 5, 7 кВт и т. д. До 18 кВт.
Плюсы:
- безопасность и эффективность;
- идеальны для каркасных и надувных бассейнов небольших размеров.
Минусы:
- часто требуют отдельной электропроводки;
- не подходят для больших бассейнов (мало мощности, 35 м3 уже вряд ли нагреет);
- внушительные счета за электроэнергию. Даже потребление 3 кВт в час достаточно дорого. Греть большие объемы придется долго и подогрев этот будет дорогостоящим;
- вода должна быть определенного качества (мягкой, примеси солей – минимальны).
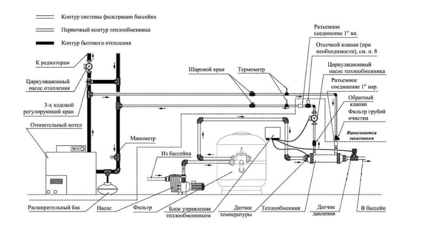
Теплообменники
Не требуют электроэнергии. Они работают от общей системы отопления. Это колба со змеевиком внутри. В змеевик из системы отопления поступает горячая вода. А с внешних сторон он омывается водой из бассейна. Устройство оборудовано циркуляционным насосом. Он регулируется специальным клапаном, а тот – термостатом. Нужная температура задается на термостате хозяином, а дальше – сработает автоматика.
Вас также могут заинтересовать разновидности каркасных глубоких бассейнов для дачи.
Мощность теплообменников от 13 до 200 кВт. Производители предлагают вертикальные и горизонтальные, модели из нержавейки и титана. Выбирать следует, исходя из объема воды, которую нужно нагреть. Иногда оправдано использование нескольких теплообменников. Первый раз нагревать воду следует 28 часов (при этом мощность теплообменника должна быть максимальной), чтобы не было приборного коллапса.
Плюсы:
- теплообменник прост в управлении;
- устройство с высокой мощностью подойдет для больших бассейнов.
Минус: зависимость от системы отопления. Чтобы пользоваться прибором летом, когда дом не отапливается, вся система должна быть спроектирована так, чтобы котел мог нагревать только воду в бассейне.
О том, как выбрать таблетки для бассейна чтобы не цвела вода узнаете тут.
Солнечные коллекторы для каркасных бассейнов на даче
Вода нагревается солнцем. Гелиосистемы бывают разные. Для бассейнов чаще применяются селективные панели прямоугольной формы, принимающие на себя солнечные лучи. Внутри находится теплоноситель – вода, когда она нагреется, срабатывает циркуляционный насос и она подается в бассейн.
Плюсы:
- быстрый эффект;
- управлять устройством легко.
Минусы: в пасмурную погоду эффективность снижается.
Тепловые насосы для надувных
Работают по принципу холодильника наоборот. Берет система тепло из окружающей среды (грунта, водоема, воздуха). Подключить ее можно к любой электросети. Насос экономически выгодный, потребляя 1-1,25 кВт, тепла выдает до 6 кВт. Из-за дороговизны устройство не очень пока популярное.
Минусы:
- работает только в теплую погоду (от +5 градусов Цельсия);
- устройство дорогостоящее, при чем дорогое и оборудование, и его монтаж. Использовать систему только для подогрева воды в бассейне – экономически не выгодно. Оправдано будет только, если таким образом обогревается дом.
Специальное покрытие
Очень легко и достаточно эффективно в использовании плавающее покрывало для бассейна. Теплосберегающее покрытие – это пленка с пузырьками (может быть даже темного цвета для большего нагревания). Обычно ее выкраивают нужного размера и формы. Использование простое: покрытие выкладывают на воду. Дополнительные крепления не нужны. Пленкой можно укрыть бассейн на ночь, тогда вода не сильно остынет. Используют ее и днем: за несколько часов вода прогреется на 3-4 градуса.
Плюс: метод очень экономичный.
Минус: неравномерное прогревание воды, верхние слои – теплые, а ниже она остается холодной. Смешать ее быстро сможет фильтрующий насос или она смешается во время купания отдыхающих.
Обогрев газовым котлом
Газовые котлы используются для обогрева больших бассейнов. Принципом действия такие водонагреватели похожи на топливные, однако сгорает не древесина или уголь, а природный газ или пропан. В таких приборах вода из бассейна насосом закачивается в накопительный бак котла. Сгорающий газ отдает тепло жидкости. Нагретая вода снова возвращается в бассейн. Происходит циркуляция жидкости.

Обогрев газовым котлом нужен для больших бассейнов.
Преимущество такого устройства: даже если в бассейне много воды, она быстро нагреется. К недостаткам газовых котлов относится необходимость получения разрешения на установку оборудования. Монтаж должен проводить только специалист.
Сборка змеевика
На полотне размечаются линии, где будут проходить трубы. Расстояние между ними около 50 мм. По краям фанеры крепятся держатели под трубы. Полипропилен нарезается таким образом, чтобы длина одной трубы была короче на 15 см самого полотна. Две трубы наоборот должны быть длиннее всех остальных на 30 см. Это будут соединения на входе и выходе солнечного коллектора. Все трубы соединяются между собой при помощи угловых фитингов и элементов, подходящих для полипропилена или металлопластика. Таким образом, собирается конструкция змеевика. Змеевик окрашивается в черный цвет, при помощи аэрозольного баллончика. На трубах входа и выхода воды устанавливают тройники. Подсоединяют шланги, насос и монтируют обратный клапан. Для проверки закачивают воду и проводят гидравлическое испытание.
Другие виды обогревателей
А Вы подогреваете воду в своем бассейне?
ДаНет, но буду!
Есть не только электрические водонагреватели. Так, сегодня нередко применяют теплообменники. По сути, это устройство, которое обеспечивает постоянную циркуляцию воды из бойлера. Сам бойлер может быть от любого производителя. Надо смотреть на его мощность, чтобы он мог достаточно быстро нагреть большое количество воды.
Вот как все происходит:
- Вода нагревается в бойлере.
- Из него она попадает в бассейн.
Работа происходит на постоянной основе. Приходится тратить большое количество энергии, что делает такие теплообменники непопулярными. Если в помещении используется газовый котел, то затраты снижаются, поэтому такие устройства применяются на таких объектах чаще.
Самыми экономными, но и самыми дорогими являются устройства, сделанные по принципу теплового насоса. Это тот же принцип, что применяется в кондиционере. Внешне блок напоминает наружный блок сплит-системы (часто черного цвета). Размещается после насоса фильтра и позволяет обогревать значительный объем воды. Работает от электричества. Технология позволяет получать тепла в 5-7 раз больше, чем тратится электрической мощности. Стоимость таких устройств начинается примерно от 50 000 рублей.
Таким образом, обогреватели для бассейна могут быть различного вида. Необходимо выбирать прибор, исходя из уровня его надежности и мощности. Также требуется учитывать схему работы. Если в помещении есть газовый котел, то стоит выбрать газовые нагреватели. Но при их отсутствии придется применять электрические. Эта техника позволит комфортно плавать и получать удовольствие от процесса. При правильной эксплуатации их работоспособность, если верить производителям, составляет не менее 10 лет.
- Как выбрать фильтр для бассейна. Обзор популярных моделей
- Пылесосы для бассейна: обзор моделей, основные характеристики
- Хлорогенераторы для бассейна: принцип действия, особенности, рейтинг лучших моделей
- Скиммер для бассейна. Характеристики, популярные модели, советы по уходу
Коллекторы из подручных материалов
Собрать солнечный коллектор для отопления дома своими руками и дешевле и интереснее, ведь изготовить его можно из различных подручных материалов.
Из банок
Теплоносителем солнечного коллектора из алюминиевых банок выступает воздух. Банки соединяются между собой, образуя трубу. Чтобы сделать солнечный коллектор из пивных банок нужно обрезать днище и верх каждой банки, состыковать их между собой и склеить герметиком. Готовые трубы помещаются в деревянный короб и накрываются стеклом.
В основном, воздушный солнечный коллектор из пивных банок используют для устранения сырости в подвале или для обогрева теплицы. В качестве теплонакопителя можно использовать не только пивные банки, а и пластиковые бутылки.

Из холодильника
Солнечные водогрейные панели своими руками можно соорудить из непригодного холодильника или радиатора старого авто. Конденсатор, извлеченный из холодильника, надо хорошо промыть. Горячую воду, полученную таким способом, лучше использовать только для технических целей.
На дно короба расстилается фольга и резиновый коврик, потом на них укладывается конденсатор и закрепляется. Для этого можно применить ремни, хомуты, либо то крепление, которым он был прикреплен в холодильнике. Для создания давления в системе не помешает установить над баком насос или аквакамеру.

Из пластиковых и металлопластиковых труб
Как сделать солнечный коллектор своими руками, имея в домашнем арсенале пластиковые трубы? Они менее эффективны в качестве теплонакопителя, однако в разы дешевле меди и не коррозируют как сталь.
С укладкой труб можно экспериментировать. Так как трубы плохо гнутся, их можно укладывать не только по спирали, а и зигзагом. Среди преимуществ, пластиковые трубы легко и быстро поддаются пайке.

Из металлических труб
Этот вариант сборки походит на коллектор Станилова. При сборке солнечного коллектора из медных труб своими руками, из труб варится радиатор и помешается в деревянный короб, проложенный изнутри теплоизоляцией.
Такой самодельный коллектор не должен быть чересчур большим, чтобы его было легко собрать и монтировать. Диаметр труб на солнечные коллектора для сварки радиатора должен быть меньше, чем у труб для ввода и вывода теплоносителя.

Как сэкономить на прогревании воды
Чтобы после холодной ночи не пришлось нагревать воду еще раз, накройте ее двухслойной, пузырчатой пленкой или установите жалюзи. Пленку используют также для прогревания в солнечный день — за несколько часов температура поднимается на 3-4°. В магазинах она может называться обогревающее или плавающее покрывало. Его просто расстилают на поверхности, ни к чем не прикрепляя. Воду при этом нужно периодически перемешивать, чтобы она прогрелась равномерно.
Сохранить комфортные условия для плавания поможет и обычная непроницаемая пленка — ее нужно плотно натянуть над бассейном. Это средство не такое эффективное и удобное, но задачу выполнит.


Instagram @basstorg

Instagram @aspoolcovers
Чем отличается обогрев на улице и в помещении?
Обеспечить нагрев бассейна в помещении или на улице можно разными способами. Основные отличия приведены в таблице.
| Фактор | На даче | В частном доме |
| Подключение к сети | Если дача не электрифицирована, или бассейн расположен на удалении к ближайшей точке питания, от электрообогревателей лучше отказаться. Альтернатива – коллектор на солнечных элементах, приспособления на природном топливе (дрова, уголь, мазут). | В домах постоянного проживания проблемы с электропитанием возникают реже. Если установить соответствующую защиту, для обогрева искусственного водоема можно использовать любые типы электрических нагревателей. |
| Размеры водоема | Бассейн на улице энергетически затратнее, за счет воздействия внешних факторов и испарения воды объем умножают на 0,4 (количество киловатт, используемое для нагрева жидкости на 1 градус в течение 3-4 часов). | Обогреватель с идентичными параметрами в помещении эффективнее. В здании поправочный коэффициент составит 0,3. |
| Природные ресурсы | Уголь или дрова уместно использовать для обогрева бассейна, если доступно соорудить соответствующий агрегат. Топливо должно быть доступным для самоокупаемости. | В современных домах с центральным отоплением подобные конструкции неуместны. |
| Финансовые возможности | Бюджетный способ (кипятильник) на открытом участке требует в 2-3 раза больше времени для получения результата. | Для обогрева небольших бассейнов вполне подойдут кипятильники или электрочайники. |
https://youtube.com/watch?v=4iVHOTdXkSM
https://youtube.com/watch?v=psszg5pji3A
https://youtube.com/watch?v=ANWbNG7lcWk
Подготовка к работе
Изготовить своими руками нагреватель воды для бассейна — основательно сэкономить на покупке дорогостоящего оборудования. Применение солнечной энергии в качестве обогрева — оптимальный вариант, позволяющий сберечь как ваши средства, так и тепловую энергию.
Материалов для создания солнечного нагревателя потребуется достаточно много, однако экономить на них не следует — все ваши затраты окупятся в первые несколько недель эксплуатации. Древесину допускается использовать самую обычную, к примеру, сосну. Прежде чем её использовать, рекомендуется обработать поверхность специальным антисептическим средством во избежание гниения или образования вредителей. Крепежи и переходники для сборки коллектора рекомендуется изначально покупать самые качественные, пусть и дорогие.
Инструменты
- Брус с квадратным сечением 50 мм — 38 м.
- Фанера толщиной 12–15 мм — 5 м².
- Металлопластиковая труба диаметром 0,5 дюйма — 110 м.
- Пластиковые крепежи для труб — 160 шт.
- Угольный переходник для металлопластиковых труб типа «папа-мама» — 60 шт.
- Угольный переходник для металлопластиковых труб типа «мама-мама» — 62 шт.
- Переходник на штуцер диаметром 0,5 дюйма — 105 шт.
- Выпускной воздушный клапан — 1 шт.
- Обратный клапан — 1 шт.
- Тройник диаметром 0,5 дюйма — 3 шт.
- Сливной кран диаметром 0,5 дюйма — 2 шт.
- Погружной насос 3–4 м³/ч — 1 шт.
- Гофрированный шланг — 2 шт.
- Листовой металл — 5 м².
- Алюминиевый профиль высотой 12 см — 4 шт.
- Стальной уголок (оцинкованный) 50х100 мм — 4 шт
- Стекло толщиной 4 мм — 4 шт.
- Нитрокраска чёрного цвета — 5 л.
- Доска 30х100 мм — 9 м.
- Рубероид (или другая рулонная гидроизоляция) – 5 м².
- Тротуарная плитка толщиной от 40 мм — 4 м².
- Саморезы по дереву.
- Сантехническая фум-лента.
- Речной просеянный песок.
- Силиконовый герметик.
Простые варианты
Далеко не все могут позволить себе дорогой водонагреватель. Например, если бассейн установлен на короткое время. Для этого можно сделать водонагреватель для бассейна своими руками.
Бюджетные варианты
Давайте рассмотрим варианты, которые можно использовать, что говорится, на худой конец. Это далеко не самые практичные способы, но они очень дешевые и доступны каждому.
Кипятильник или чайник
Чайник для подогрева воды
Если у вас совсем небольшой бассейн для детей, то можно воду нагреть до нужной температуры простым проверенным способом. Просто разогреваете воду в нескольких кастрюлях и чайнике. Решение проблемы немудрено, и оно имеет своим плюсы.
Плюсы:
- Бесплатно;
- Доступно.
Минусы:
- Только для мизерных объемов;
- Удручающий процесс.
Улитка
Улитка — это солнечный мини-коллектор. Они имеет схожий принцип работы. Вода забирается в трубы, нагревается от солнца и возвращается в бассейн. Конструкция ее настолько проста, что самодельные улитки не такой редкий случай.
Улитка для обогрева
Так как это собрат солнечного коллектора, то плюсы и минусы схожи. Но улитка меньше по размерам, поэтому выигрывает в цене, но проигрывает в эффективности.
Плюсы использования улитки:
- Очень доступная цена;
- Не требует монтажа;
- Простая в использовании.
Минусы использования улитки:
Эффективна только в солнечную погоду.
Термопокрывало для нагрева
Термпокрывало тоже может помочь вам нагреть воду в бассейне. Его еще называют «Специальное покрытие для бассейна». Вы просто натягиваете поверх бассейна специальное полотно, и теперь тепло от солнца не отражается от воды, а задерживается покрытием. Таким образом, за несколько часов вода может прогреться на 3-4 градуса.
Термопокрывало для нагрева
Нужно отметить, что в случае со специальным покрытием нагревается только верхний слой воды. Чтобы вода нагревалась равномерно, включите насос, который будет перемешивать верхние и нижние слои.
Обычно покупают термопокрывало для бассейна специальной формы под определенную модель. Если же у вас бассейн произвольной, то вы можете выкроить пленку самостоятельно или заказать.
Плюсы использования термопокрывала:
- Доступная цена самого полотна;
- Бесплатная эксплуатация;
- Защищает от насекомых, листьев и прочей грязи.
Минусы использования термопокрывала:
Редко выступает единственным способом обогрева воды.
Подогрев бассейна дровами
Если вы отдыхаете на даче, то достать сухие дрова для вас не должно составить проблему. Поэтому этот способ на дачах актуален так, как нигде больше. Поэтому к подобным устройствами вам стоит приглядеться.
Обогреватели на дровах
Принцип работы похож на принцип теплового насоса. Устройство забирает в свои трубы порцию воды. В них она нагревается от огня, и достигнув нужной температуры, возвращается в бассейн. Далее цикл повторяется снова и снова, пока вода в бассейне не достигнет комфортного уровня.
Плюсы подогрева бассейна дровами:
- Доступная цена устройства
- Экономная эксплуатация
- Доступно, если есть дрова
Минусы подогрева бассейна дровами:
Недоступно, если нет дров
Теперь вы знаете, как можно обогреть бассейн на своей даче. Как видите, вариантов действительно много. И все что остается, так это выбрать тот способ, который подойдет именно вам.
Простые варианты
Далеко не все могут позволить себе дорогой водонагреватель. Например, если бассейн установлен на короткое время. Для этого можно сделать водонагреватель для бассейна своими руками.
Кипятильник или чайник
Чтобы деткам было приятно поплавать в надувном бассейне, можно использовать подручные средства. Метод очень прост — достаточно нагреть воду в чайнике или кастрюле и добавить её в водоем.
Альтернативный бюджетный вариант
Обогревающее покрывало – плотная темная ткань, которая натягивается поверх бассейна. В хороший солнечный день можно увеличить температуру на 4-6 градусов за час. Однако процесс будет длительным, нагревается только верхний слой. Поэтому дополнительно используют насос или перемешивают жидкость вручную.
Альтернативный вариант обогрева бассейна
Термопокрывало для нагрева
Как подогреть бассейн на улице? Если вам не нужно постоянно поддерживать равномерную температуру можно использовать термопокрывало. Это специальное полотно, которое за пару часов подогревает водоем на 4-5 градуса. При этом не тратиться электроэнергия, жидкость нагревается от УФ-лучей. Пленка задерживает солнечные лучи, в то время как вода их отражает. Чтобы нагревался не только верхний слой достаточно включить насос.
Солнечное покрывало с обогревающим эффектом
К недостаткам метода можно отнести то, что если у вас бассейн причудливой формы, полотно нужно будет заказывать индивидуально или вырезать по форме. Плюсами является невысокая стоимость, использование абсолютно не затратное, а как приятный бонус — можно защитить водоем от мусора и насекомых.
Популярные изделия, цены
При покупке водонагревателя необходимо учитывать, для какого бассейна он будет использоваться, и какой объем воды необходимо нагреть.
Стационарные бассейны с утепленными стенками способны дольше удерживать тепло, в то время как каркасные, пользующиеся большей популярностью, имеют тонкие стенки, и при низкой температуре воздуха вода в них остывает достаточно быстро.
Ниже представлены наиболее популярные марки котлов, которые можно использовать для разных типов бассейнов.
Fenix
Российский бренд представлен широкой линейкой котлов, которая включает в себя 15 наименований. Все модели включают в себя змеевик из нержавеющей стали и армированный шланг, длину которого можно выбрать при покупке.
Особенности обновленной конструкции:
- скошенная крышка для удобной загрузки топлива,
- усиленная тяга,
- дополнительный боковой обдув,
- выдвижной зольный ящик.
Для совместного использования рекомендуется насос с давлением не менее 0,5 Бар. В продаже есть котлы, рассчитанные на разный объем бассейна. Самые популярные модели:
Mini
Используется для небольших и средних бассейнов. Скорость нагрева воды сравнительно небольшая – бассейн объемом 4 кубических метра за час нагревается на 3°C, 25 кубических метров – на 0,58°C. Средняя стоимость модели 16 000 руб.
Maximus
Существует два типа этого котла, рассчитанного для нагрева бассейнов среднего и большого размера. Скорость нагрева воды котлом Maximus 1: 4 кубических метра воды – на 3,75°C за 1 час, 25 кубических метров – на 0,71°C. Maximus 2 такой же объем воды нагревает на 4,06°C и 0,73°C соответственно. Средняя стоимость – 30 000 руб.
Termopool
Дровяные нагреватели для бассейна этого производителя привлекают внимание современным дизайном и качеством используемой стали. Модельный ряд включает в себя множество наименований с мощностью от 18 до 55 кВт, поэтому легко можно выбрать котел для бассейнов объемом до 60 метров кубических
Особенность марки – витки спирали всегда плотно прилегают друг к другу, что повышает КПД нагревателей. Диапазон цен на модели – от 22 000 до 60 000 руб.
Nexus
Модель относится к марке Fenix того же производителя – компании Sfera. Основное отличие – расположение верхней крышки. По сравнению с более новыми моделями бренда имеет меньшую тягу. Рассчитан на использование с бассейнами среднего и большого размера.
Скорость нагрева воды: 4 кубических метра воды за час нагревается на 4,28°, 25 кубов воды теплеет на 0,77°C. Средняя стоимость – 25 000 руб.
Hammer
Также является моделью бренда Fenix. Как и предыдущий котел, имеет квадратную форму, корпус сделан из закаленной листовой стали высокого качества. Для контроля интенсивности нагрева воды есть возможность самостоятельной регулировки тяги. Подходит для бассейнов большого и среднего размера.
За 1 час использования 4 куба воды прогреваются на 4,5°C, температура воды в бассейне на 25 метров кубических поднимется на 0,81°C. Средняя стоимость – 30 000 руб.
В отличие от предыдущих моделей, топка котлов Слобода изготовлена из чугуна, а не стали. Корпус округлый, загрузка боковая. Средняя стоимость 10 500 руб.
Преимущества теплых полов в бассейне
Тёплые полы способны равномерно прогревать помещение. При их обустройстве отсутствуют горячие и холодные зоны. Такие системы экономичны, так как рабочая температура ниже радиаторной, и они не портят интерьер, так как спрятаны под напольном покрытием.
Пол в бассейне в основном отделывается керамической плиткой — холодный материал, поэтому ходить по такой поверхности не комфортно.
Еще одна особенность полов в бассейне — на них периодически попадает вода, а это приводит к повышенной влажности. Кроме того, есть риск травматизма, из-за возможности подскользнуться на мокрой плитке. Всё это, так же под силу решить полам с обогревом. Ведь испарение воды с тёплой поверхности происходит быстрей.
Кроме того, плюс тёплых полов в чаше бассейна — подогрев воды.
Установка нагревателя для бассейна
Небольшое оснащение размещают около объекта, в окружающих строениях. Для схем с теплообменниками, обвязкой потребуются скрытые под землей технические пространства. Оборудование меньшего размера прячут в углублениях с доступом для обслуживания, настройки.


Проточный электроводонагреватель. Монтаж: два патрубка подключаются к бойлеру, их концы к забору/сбросу, в схему включается компрессор и фильтры, если они отдельные (изделие исполнено не модульно). Проводка должна соответствовать мощности водонагревателя: медь, сечение минимум 2,5 мм², (до 3,5 кВт, для 10 – 16 Ампер) и 4 мм², если значение выше. Мощные приборы могут быть 3-х фазными, потребуется 4 – 5 жил. Наличие УЗО, диффавтомата, заземления обязательное.
Схема установки с теплообменником и котлом включает обвязку со сложной запорно-контролирующей арматурой. Для большей результативности лучше бойлеры не для ГВС, а для отопления.

Подключение солнечного коллектора может быть проще и включать только саму установку и компрессор, но такая система может включать теплообменник, электронный контроллер, блок управления, вспомогательный ЭВН, трехходовые, шаровые клапаны.



Установка теплового насоса без теплообменника, если тепло забирается из водоемов, грунта, то она включает змеевики под землей, на дне водоема.



Какая разновидность устройства подойдет для нагрева воды?
Среди всех существующих разновидностей, оптимальным вариантом для подогрева воды в бассейне является всесезонный вакуумный солнечный коллектор. Он обеспечивает быстрое преобразование солнечного света в тепловую энергию благодаря наличию специальных вакуумных трубочек с напылением.
Даже в морозную погоду гарантируется идеальная теплоизоляция, при которой практически отсутствуют потери тепла. Для полноценной и бесперебойной работы такой системы требуется дополнительное оборудование, включающее в себя насосную группу, расширительный бак и контроллер.
Принцип работы достаточно прост — вода из бассейна при помощи фильтрационного насоса прокачивается через коллектор и прогревается до заданного уровня температуры.
Подогрев электронагревателем
Электрические проточные нагреватели содержат встроенные ТЭНы. Их делают из металла или антикоррозийного сплава. Вода, проходя через них, нагревается с каждым разом все больше. Корпус производят из пластика, нержавеющей стали или титана. Работает от сети. Модели отличаются мощностью.

Приборы этого типа имеют максимальную мощность в 18 кВт. Они способны нагреть до 36 кубических метров жидкости.
Лидеры продаж
Intex – компания, выпускающая бассейны и аксессуары к ним. Водонагреватели подходят для надувных водоемов.

Bestway – вторая по популярности компания. Устройство за час производит подогрев воды на даче в бассейне на 1,5 о С. Техника маломощная, предназначена для небольших объемов. Купить можно модели со встроенным термостатом или без него.

Pahlen – проточный водонагреватель с мощностью до 18 кВт. Для агрегатов выше 3 кВт требуется подключение к электросети с напряжением 380 Вольт.
В комплектацию входят реле и термостат. Регулировать воду в бассейне на даче не нужно. Это происходит автоматически. Есть система защиты от перегрева. Максимальный нагрев до 40 о С.

Как сделать солнечный коллектор для бассейна своими руками
Своими руками и из подручных материалов можно изготовить упрощенный вариант плоского солнечного коллектора. Но конструкция подходит для использования только в летний период, зимой она неэффективна
Крайне важно правильно собрать и подключить устройство
Необходимые материалы
Для изготовления коллектора потребуются;
- пластиковые трубы;
- деревянный брус с сечением 5х5 см;
- тонкие рейки;
- фанера;
- черная краска;
- металлический уголок;
- металлические листы;
- саморезы;
- водяной насос небольшого размера;
- геостекло;
- тройники;
- минеральная вата.
- выпускной клапан;
- сливной кран.

Для изготовления коллектора потребуются пластиковые трубы. Для создания подушки под систему потребуются песок, гравий и геотекстиль. Нужно заранее приобрести расходные материалы для сварочного аппарата.
Процесс сборки
Процесс сборки коллектора включает следующие этапы:
- Из деревянных реек сделать раму и обшить ее фанерой.
- На дно уложить утеплитель и сделать обрешетку из тонких реек.
- К поверхности прикрепить тонкие металлические пластины.
- Окрасить всю конструкцию в черный цвет.
- Трубы нарезать и соединить между собой штуцерами и уголками для получения змеевика.
- На поверхность щита смонтировать крепления для труб.
- Зафиксировать змеевик на раме и окрасить его в черный цвет
- Провести гидравлическое испытание.
- Обустроить входы и выходы змеевика с помощью тройников и запорных клапанов.
- Сверху конструкцию прикрыть геостеклом.
Установка и подключение гелиоколлектора
В первую очередь нужно выбрать хороший участок для установки гелиоколлектора. Самодельные конструкции часто менее эффективны, чем профессиональные, поэтому лучше располагать их в непосредственной близости от бассейна — это уменьшит теплопотерю во время циркуляции воды.

Подключение гелиоколлектора уменьшает теплопотерю.
Выбранное место следует подготовить: удалить верхний почвенный слой и сформировать песчано-гравийную подушку. Затем поверхность тщательно выравнивают, заливают слой бетона. При желании платформу можно сделать из тротуарной плитки.
После этого устанавливают металлический каркас.
Следующий шаг — монтаж коллектора на платформу
Важно, чтобы он был повернут к югу. Затем подключают насос средней мощности — он обеспечит медленное течение воды по системе и ее лучший подогрев
https://youtube.com/watch?v=7ZUPMN417cM
https://youtube.com/watch?v=z1mbOErVdRc
https://youtube.com/watch?v=qM2AZQLF96Y
Солнечный коллектор

Солнечная система обогревателя для бассейна считается самая экономичная. Солнце бесплатно дает нам свет, который благодаря солнечным батареям люди научились перерабатывать ее в тепловую энергию. Существуют сезонные коллекторы, которыми можно пользоваться в теплое время года, так как замерзшая вода испортит батарею. Двухконтурные, в системе которых циркулирует антифриз. Такая установка размещается на улице и способно давать энергию не только на обогрев бассейна, но и дома. Нагреватель воды готов к работе, главное, чтобы солнечных дней было больше.
Существуют несколько видов коллекторов:
- Плоский. Состоящий из абсорбера-пластины и медных труб, по которым проходит теплообменник. Более распространенный. Но химически очищенная вода пагубно влияет на медные трубки, по которым течет.
- Трубчатый. Состоящий из множества стеклянных трубочек с вакуумом. Внутри которых проложены трубки с теплоносителем. Вакуум предотвращает отдачу тепла и эффективность работы коллектора увеличивается.
- С тепловыми трубками. Состоящий из вакуумных стеклянных трубочек, внутри которых находятся другие герметичные трубочки с жидкостью. При нагреве жидкость испаряется, конденсируется и отдает тепло. Каждую трубку легко заменить, в случае порчи.
Для того чтобы подогреватель бассейна, в виде солнечного коллектора эффективно работал их количество должно быть не менее 70% площади бассейна. А еще лучше установить тепловой насос. Чтобы в пасмурную погоду переходить на его работу.
Чтобы нагрев воды в бассейне не бил по кошельку, стоит изначально продумать все детали. Например, чашу бассейна стоит обязательно утеплить с внешней стороны, при помощи гидроизоляционного материала. Место для бассейна выбрать солнечное, чтобы при перемещении солнца в течении светового дня, ничего не создавало тень. Облицовочный материал должен быть темного цвета. Такой подход позволит летом пользоваться только солнечной бесплатной энергией, а затраты станут минимальными.
Как сохранить тепло
Мы рассказали много о том, как сделать подогрев бассейна, но нагреть воду недостаточно – надо суметь сохранить ее теплой как можно дольше. Это позволит реже включать нагреватели, соответственно, меньше тратить денег на их функционирование. Оптимальным вариантом для сбережения тепла воды является обустройство крытого бассейна. Навес необязательно делать массивным и стационарным, есть раздвижные или откидные конструкции.

В качестве альтернативы можно накрыть бассейн специальным покрывалом. В продаже есть плавающие пленки, которые не дают теплу быстро покидать воду. Вечером ими застилают поверхность и снимают утром. Такая защита помогает не только сохранить комфортную температуру, но также поддерживать чистоту воды, не давая попасть в нее листьям, пыли, мусору и насекомым.

Если вы собираетесь выбрать тент для бассейна, который надо накидывать на конструкцию, учитывайте, что он не очень удобен в эксплуатации. Даже если у вас небольшой бассейн шириной 2,5-3 м, натянуть тент в одиночку будет непросто.
Самый дешевый и эффективный способ сохранить тепло – сделать покрывало из черной садовой пленки, которая нужна для создания нагревателей на хула-хупах.
Как подогреть бассейн лучше всего, решать только вам. При выборе обогревателя отталкивайтесь не только от стоимости расходных материалов для его изготовления, но также оттого, сколько будет уходить денег и сил на эксплуатацию и обслуживание конструкции в дальнейшем.





