Сборка комплекта на жалах Hakko
Простая паяльная станция, а точнее комплекты для ее сборки на специальных жалах Hakko, популярные на торговой площадке Алиэкспресс. На сайтах продавцов также есть инструкция и схема соединений. Пользователю останется только найти корпус и соединить детали.
Особенность установки — инновационные жала HAKKO T12 которые чрезвычайно быстро разогреваются и не прогорают.
Потребуется выключатель, разъем для питающего шнура тип AS-Евровилка. Эти элементы могут быть в комплекте или же их можно заказать вместе с основными частями. На лицевую сторону выносятся разъемы для паяльника, пульт управление температурой и иными параметрами.
На плате дорожка («test») для управления настройками не соединенная, для доступа к регулировке ее контакты надо спаять.
В настройках есть возможность выставлять шаг регулировки t°, делать ее программную калибровку. Такая функция доступная прямо в процессе работы паяльника — реж. Р10, Р11. Как это сделать: нажать на энкодер, удерживать его пару сек., перейдем в Р10, затем кратковременным нажимом меняем шаг (сотни, десятки, единицы). Поворачивая ручку, меняем значение, потом снова жмем и пару сек. держим селектор энкодера — настройка сохраняется и совершается переход в Р11 и так далее. А двухсекундное нажатие возвращает в рабочий режим.
Если зажать включатель энкодера и подавать питание к контроллеру, то попадем в более объемное меню:
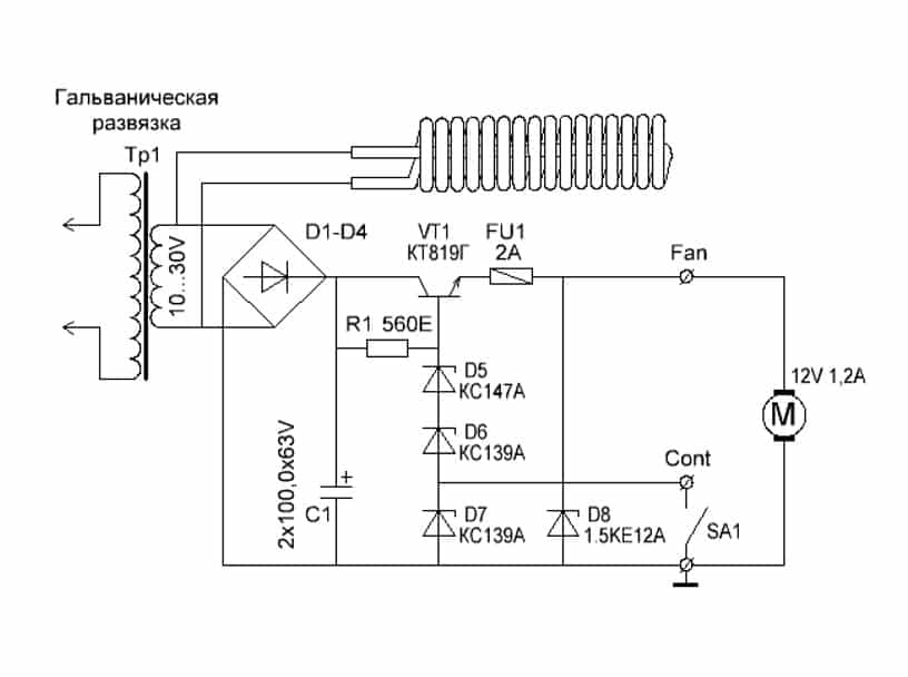
Блок питания надо докупить отдельно, хватит на 24 В, в зависимости от значения, на которое рассчитан паяльник. Можно обойтись и внешним БП 24 В, выдающим до 4 А.
БП можно создать и самостоятельно из следующего:
- понижающий советский трансформатор;
- готовая сборка с диодным мостом KBPC5019;
- сетевые фильтры, они же электролитические конденсаторы для сглаживания пульсаций;
- три параллельно соединенных полевых транзистора IRF730;
- микросхема LM317;
- радиатор охлаждения, вентилятор, подключенный через свой диодный мост.
Напряжение в нашем случае подается на управляющую плату (24.4 В). Опишем, как работает схема. На трансформатор идет напряжение от сети (220 В, 50 Гц), понижается им до 28 В. Выпрямляется диодным мостом, фильтруется конденсаторами, значение возрастает до 35 В. Далее, подается на плату регулировки из полевых транзисторов на основе микросхемы lm317. Подстраиваем подстроечным резистором, получаем 24.4 В постоянного напряжение, которое и запитывает установку.
Что такое паяльная станция
Такое устройство называют ещё паяльной установкой. Это набор инструментов и приспособлений, включающий в себя основные элементы:
- паяльник;
- сменное жало;
- подставка;
- термический фен;
- удалитель олова;
- блок регулировки.
По сравнению с ценой на традиционный инструмент для пайки, такая установка стоит в десятки раз дороже. Перед обычным паяльником станция обладает рядом преимуществ:
- возможность подключать более одного паяльника;
- осуществление точной регулировки с плавной подачей напряжения, по сигналу электронного блока управления;
- защита от воздействия на обрабатываемые элементы статического электричества;
- защита от перегрузки;
- смена насадок на рабочую часть паяльников;
- освобождение поверхностей от излишков припоя.
Кроме того, она предохраняет оператора от поражения электрическим током, по причине подачи питания на паяльники пониженного напряжения. При профессиональной работе или мелком единичном ремонте электронной аппаратуры это устройство повышает качество спаянных соединений.
https://youtube.com/watch?v=rrYsXCrYE2I
Рекомендации по сборке самодельной паяльной станции с феном
Для начала разберемся в особенностях схемы паяльного фена.

В домашних условиях легче и дешевле всего сделать паяльную станцию своими руками с феном на вентиляторе, а в качестве нагревателя использовать спираль. Керамический нагреватель дорогой, и при резких изменениях температуры он может просто потрескаться. Компрессор в домашних условиях сконструировать сложно. К тому же, компрессор к фену не присоединишь, поэтому от основного блока придется еще проводить трубку для воздуха, что вносит значительные неудобства.
В качестве нагнетателя можно использовать любой малогабаритный вентилятор. В нашем случае – кулер от блока питания компьютера.Он будет находиться возле ручки термофена. К нему нужно будет присоединить трубку, в которой воздух будет нагреваться и выходить на паяемый элемент.
На торце кулера нужно вырезать отверстие, через которое воздух будет попадать в трубку (сопло) с нагревателем. С одной стороны кулер нужно плотно закрыть, чтобы при работе воздух проходил только в трубку, а не выходил в окружающую среду. Нагнетатель устанавливается в задней части фена.
Любой начинающий радиолюбитель и домашний мастер должен знать все тонкости — как правильно паять паяльником. Главными условиями качественной пайки являются обеспечение зачистки и обслуживания деталей перед соединением, а также необходимый прогрев во время самого процесса. Для многих элементов — микросхем и некоторых транзисторов — подходит специальный паяльник, который обеспечит безопасную пайку и защитит от перегрева. Об особенностях такого инструмента можно узнать тут.
Нагреватель собрать куда сложнее. Нихромовая проволока накручивается в виде спирали на основание. Витки спирали не должны касаться друг друга. Длина спирали рассчитывается из условия, что ее сопротивление должно быть 70-90 Ом. В качестве основания должно быть выбрано основание с плохой теплопроводностью и хорошей стойкостью к большим температурам.
Для конструирования термофена много деталей можно взять из старых фенов для волос. В каждом фене, даже самом простом и дешевом, можно найти слюдяные пластины. Из таких пластин нужно собрать крестообразное основание для спирали.
Кроме того, можно использовать основание из старых паяльников или галогенных ламп для прожекторов. Основание на 5-7 сантиметров должно оставаться не занятым спиралью. От спирали отводим концы по основанию, в виде проволоки. Затем эту N-сантиметровую часть плотно обматываем жаропрочной тканью.
После этого нужно сделать трубку (сопло) из фарфора, керамики и т.п. Диаметр рассчитываем так, чтобы между внутренними стенками сопла и спиралью оставался небольшой зазор. Сверху на трубку наклеиваются термоизоляционные материалы: асбестовый слой, стекловолокно и т.д. Такая изоляция обеспечит большее КПД фена, а также возможность спокойно браться за него руками.
Нагревательный элемент и сопло по отдельности крепятся к нагнетателю так, чтобы воздух поступал в трубку, а нагреватель находился точно посередине внутри сопла. Место скрепления сопла с нагнетателем нужно заизолировать, чтобы не выходил воздух.
До того, как подключить светодиодную ленту в машине, необходимо её правильно подобрать. Для этого следует учитывать следующие параметры устройства для LED подсветки транспортного средства: тип, плотность, мощность, цвет и влагозащита. При включении светодиодных лент в домашних условиях используют блок питания на 12 Вольт, который служит стабилизатором тока в цепи диода. LED люстры в жилых помещениях устанавливают не только для улучшения дизайна и интерьера, но и как удобный осветительный прибор, которым можно управлять дистанционным пультом.
У нас получилась конструкция, по форме немного напоминающая пистолет. Для удобства можно прикреплять к корпусу всевозможные ручки и держатели. Специальные насадки можно купить или выточить собственноручно из термостойкого металла.
От изготовленного термофена к основному блоку должны отходить 4 провода. Выходить они будут из задней части фена. Лучше собрать их вместе и повторно заизолировать.
После изготовления термофена нужно сделать основной блок, который будет выполнять функцию регулятора и выключателя.
В корпусе блока размещаем два реостата. Один будет регулировать мощность потока воздуха, другой – мощность нагревательного элемента. Выключатель лучше сделать общий, для нагревателя и нагнетателя.
Затем присоединяем термофен так, чтобы провода соответствовали нужным реостатам и выключателю. Остается сделать выход для розетки, и термовоздушная паяльная станция будет готова.
Собираем воздушный паяльник из обычного
Возникает вопрос: зачем? Ответ в начале статьи: обычным жалом невозможно работать с элементами SMD конструкции. Поэтому жертвуем одним электроприбором, и собираем паяльный фен из паяльника.
Популярное: Как паять провода паяльником – технология, инструменты, материалы
Сразу оговорим особенности: конструкция простейшая, собирается без применения сложных узлов, производительность будет не такой выдающейся. Термофен из паяльника нагревает воздух не выше 300 ℃.
Для изготовления нам понадобятся два основных компонента:
- Собственно, паяльник мощностью 40 Вт с деревянной рукоятью и стандартным нагревательным элементом (который просто удаляется).
- Любой источник сжатого воздуха. Например, компрессор для аквариума.

Модернизируем паяльник
Нагревательный элемент не трогаем, просто извлекаем жало. Внутри остается свободный проход для воздуха. Провод питания выводим в боковую стенку, а в задний торец рукояти вклеиваем втулку для подачи воздуха. Место ввода электрокабеля герметизируем.

Отверстия в металлическом корпусе паяльника обматываем фольгой, усиливаем теплоемкость медной проволокой. Металлическую трубку плотно загоняем в рукоять. Вместо жала загоняем в отверстие стальную трубку подходящего диаметра.

Принцип работы паяльного фена, сделанного своими руками, следующий
Нагревательный элемент работает в штатном режиме, горячий воздух собирается в камере, «утепленной» с помощью медной проволоки и фольги. Поступающий от компрессора воздух выталкивает воздух через установленную стальную трубку.
Температура паяльника не регулируется, можно лишь менять интенсивность обдува, пережимая подающую трубку. Меньше скорость потока – выше температура на выходе. Подобрав параметры продувки, можно достичь температуры плавления припоя.

Фен из паяльника, сделанный своими руками, не заменит паяльную станцию, но поможет вам в работе с мелкими радиодеталями.
Мини паяльная станция с большими возможностями
Еще один полноценный термофен собран из баночки от таблеток.

Механическая часть конструкции довольно примитивна: алюминиевая трубка от старого конденсатора со спиралью внутри и воздуховод с вентилятором.

Рукоять не нужна, устройство очень компактное. Изюминка в блоке питания на контроллере, с помощью которого можно устанавливать необходимую температуру.

В итоге получаем фактически промышленный аппарат. После калибровки индикаторов температуры, можно выполнять работы с любым типом радиодеталей, не беспокоясь об их сохранности.

Итог: Современную паяльную станцию можно собрать практически бесплатно, при этом качество работы не уступает заводским образцам.
About sposport
View all posts by sposport
Особенности устройства
Станция имеет такие преимущества как:
- Меню настроек.
- Две кнопки «памяти», то есть два предустановленных температурных режима для паяльника и фена.
- Таймер перехода в спящий режим, установить таймер можно в настройках.
- Цифровая калибровка паяльника, также находится в настройках.
- Построена на бюджетных комплектующих.
- Печатная плата разработана мной под корпус от БП ПК, так что с корпусом тоже не возникнет проблем.
- Для питания станции можно применить ту же плату от блока ПК, немного переделав под нужные 20-24v(зависит от трансформатора), благо размеры корпуса позволяют это сделать. Можно немного укоротить радиаторы, так как для питания нам нужно всего лишь 24v и 2-3 ампера и сильного нагрева силовых транзисторов и диодной сборки не будет.
- В прошивке заложен «Пи» алгоритм регулирования нагрева фена, что даёт равномерный нагрев спирали фена и отсекает ИК излучение в моменты включения фена. В общем при умелом пользовании фена ни одна деталька не «прижарится» раньше времени.
Обзор конструкций паяльных станций
Все паяльные станции можно разделить на две большие группы:
- термовоздушные;
- инфракрасные.
Каждая из них заточена под свои задачи. В большинстве случаев при проведении профессиональных ремонтах требуется обе разновидности паяльных станций. Первая представляет собой небольшой блок, который имеет один или два манипулятора. Термовоздушная паяльная станция может включать в себя только фен или фен с паяльником.
Есть паяльные станции, которые имеют в качестве манипулятора только паяльник. Обычно это те разновидности, которые называются индукционными. В обычных термовоздушных станциях нагрев паяльника происходит за счет керамического или схожего элемента, на который подается напряжение. Этот элемент передает температуру на жало. В индукционных паяльных станциях нагрев происходит за счет действия электромагнитного поля. Энергия сразу передается на жало.
Благодаря такому подходу удалось снизить инертность паяльной станции, повысить время отклика, а также повысить мощность при меньших габаритах. В тех изделиях, где содержатся теплоемкие элементы невозможно обойтись без индукционной стации, т. к. она способна в короткие сроки разогреть большие участки олова.
Инфракрасные паяльные станции являются отдельным подразделением. По внешнему виду они практически непохожи на два предыдущих вида. Они состоят из двух основных модулей:
- головы или верхнего подогрева;
- нижнего подогрева.
https://youtube.com/watch?v=gEFQrUPLW6A
Обратите внимание! Есть отдельный подвид инфракрасных станций, в которых инфракрасный элемент помещен в манипулятор, который напоминает фен. Такие изделия не получили широкого распространения и применяются редко
Станции для пайки различаются по назначению, а также комплектации оборудования, входящего в их состав. Их классифицируют по основным параметрам.
Существуют как простые паяльные станции, оборудованные привычным нам классическим паяльником, так и более продвинутые. Причём вариаций сочетания компонентов и систем может быть великое множество. Без труда можно в одной станции совместить контактный паяльник и фен, вакуумный или термопинцет и оловоотсос. Для удобства приведём таблицу основных типов паяльных станций.
| Контактные ПС− это обыкновенный, имеющий при пайке прямой контакт с поверхностью, паяльник, оснащённый электронным блоком управления и регулирования температуры. | Бесконтактные ПС − в основе работы блок управления и особая система управления элементов. | |||
| Свинцовые | Бессвинцовые
Требуют повышенной температуры плавки. |
Термовоздушные
Обеспечивают эффективную пайку в труднодоступных зонах с единовременным прогреванием сразу нескольких поверхностей. Позволяет осуществлять пайку любого типа, как со свинцом, так и без него. |
Инфракрасные
Здесь присутствует нагревательный элемент в виде инфракрасного излучателя, сделанного из керамики или кварца. |
Комбинированные
Сочетают в своей конструкции несколько типов оборудования: фен или классический паяльник, или, как мы уже говорили, ИК-нагреватель и оловоотсос допустим, паяльник и фен. |
По механизму стабилизации температуры и принципу работы управляющих блоков паяльные станции можно разделить также на аналоговые и цифровые. В первом случае нагревательный элемент включён, пока паяльник не прогреется до нужной температуры, самая близкая аналогия – нагрев обычного утюга. А вот второй тип паяльника отличается сложной системой контроля и регулирования температуры.
Здесь размещён PID-регулятор, который подчиняется программе микроконтроллера. Такой метод стабилизации температуры намного эффективнее аналогового. Ещё одна классификация позволяет разделить все ПС на монтажные и демонтажные. Первые осуществляют пайку приборов, однако, не имеют оловоотсоса и других элементов, позволяющих проводить чистку и замену деталей.
Демонтажная паяльная станция Xytronic LF-852D с насадками
↑ Платы и сборка ИК паяльной станции
В приложении выкладываю свой вариант. Скажу сразу, делал на скорую руку и уже давно. Поэтому платы без обозначений, чисто разводка. И лень возвращаться, вспоминать, что да как, извините уж. Столько свободного места планировалось для стабилизатора на 5 В, но так как блок питания взял готовый, то место осталось. Желающие смогут найти другие варианты ПП в Сети.

Конструктивно управление выполнено на трех платах. Две платы 100 мм на 70 мм, на одной расположились индикаторы и кнопки, на второй находится вся слаботочная электроника.

Заготовки для плат брались пачкой в Китае, поэтому под их размеры и подгонял. Платы стоят одна над другой, печатью друг к другу, между ними — шлейфы. Силовая часть выполнена на стеклотекстолите навесным монтажом.

Питает все это блок питания от DVD плеера. Установлен готовый фильтр питания от древнего копира, с предохранителями на 10 Ампер.
Изготовление контактного паяльника
Данный вариант может считаться наиболее простым и дешевым. Эта конструкция регулирует на паяльнике напряжение, изменяя температуру нагрева жала. Опытным путем определяется производительность нагревателя и положение регулятора.
Процесс пайки можно настроить в соответствии с вашими потребностями и под определенный момент производства. Регулятором напряжения может выступать диммер для люстры. Единственный минус этой идеи – малый диапазон возможных температур на выходе. То есть для пайки лучше бы сделать диапазон напряжений – 200-220 В, а не 0-max. Скорее всего, понадобится доработать схему, добавить к основному резистору резистор «тонкой настройки».
Схема сборки в домашних условиях
Выпрямительный мост в этой схеме позволит поднять напряжение со 220 В на входе до 310 В на выходе. Данный вариант актуален для домашних мастеров, в доме которых низкое электрическое напряжение, что не позволяет паяльнику нагреваться до рабочей температуры. При отсутствии диммера его можно сделать самостоятельно.
https://youtube.com/watch?v=5p3VfiKI9Hs
https://youtube.com/watch?v=Eik94_Xxk0E
Воздушный паяльник
Иногда при пайке нужно заменить SMD элементы, и паяльник с жалом для этого слишком велик. С этой целью применяется воздушное устройство, чей принцип работы аналогичен принципу работы обычного фена: поток воздуха подается принудительно через разогретый элемент к месту пайки, бесконтактно и равномерно разогревая припой.
Воздушный паяльник можно сделать из рабочего старого прибора – вместо жала вставить трубку от антенны, соответствующую старому жалу по размеру. Сделать паяльник так герметичным. Принудительную подачу воздуха обеспечивает аквариумный компрессор, через трубки для капельниц.
Для регулировки температуры воздушного потока можно использовать регулятор напряжения. Наилучший вариант при отсутствии лишнего рабочего паяльника – взять нерабочий инструмент, перемотать под напряжение 8-12 В. Данный способ предпочтителен с точки зрения электрической безопасности. Нихромом для нагревателя здесь может выступать кусок провода, спирали от электроплитки 0,8 мм, который намотан без нахлестов около 30 витков вместо старой. Мощность трансформатора должна быть не меньше 150 Вт.
Более затратным методом регулирования температуры на жале паяльника является поддержание температуры на жале. С этой целью дополнительно устанавливается термопара. Совмещение описанных самоделок позволит сделать универсальную паяльную станцию. Устройство будет иметь регулятор напряжения, с помощью которого регулируется вход на трансформаторе, что изменяет мощность нагревателя.
Когда нужно выпаять большую микросхему, и ее для этого нужно хорошенько и равномерно прогреть, рекомендуется работать самодельным термическим феном с регулятором температуры. Еще можно изготовить инфракрасную паяльную станцию, для чего нужны:
- спираль нихрома;
- керамический патрон для лампы.
Нихром подключен к понижающему трансформатору. Контроль температуры на поверхности деталей осуществляется терморегулятором.
Инфракрасная
Инфракрасную станцию также вполне реально изготовить самостоятельно. Для этой цели понадобится:
- паяльник;
- блок питания от ПК;
- автомобильный прикуриватель.
Блок питания можно использовать старый. Понадобится только одна рабочая линия с напряжением в 12 вольт. Особой мощности не требуется. От паяльника понадобится только деревянная ручка. Ее можно использовать и от любого другого прибора или изготовить самостоятельно. Первым делом необходимо разобрать прикуриватель, чтобы добраться до нагревательного элемента, который находится внутри. На фото показано, как он выглядит.
Следующая задача заключается в том, чтобы закрепить ручку от прикуривателя на рукоятке от паяльника. Для этого можно воспользоваться клеем. Далее необходимо просверлить отверстие в ручке от прикуривателя, чтобы через отверстие можно было подвести питающие провода. Когда провода подведены, можно собрать модуль прикуривателя с керамической проставкой, как показано на фото ниже.
Закрепить всю конструкцию на рукоятке можно с помощью дополнительной металлической пластины. Когда все готов провода подключаются к блоку питания на вывод в 12 вольт. Готовый вариант мини-станции показан ниже на фото.
Станция получается компактной, поэтому ее легко транспортировать и можно запитать от любого источника, который способен выдать 12 вольт постоянного тока. Это может быть даже аккумулятор, поэтому станция получилась полностью автономной. Если собрать небольшой блок из литий-ионных аккумуляторов 18650 с преобразователем на 12 вольт и установить контроллер зарядки, то цены такой станции не будет.
Нагрев мини-станции происходит практически моментально, а максимальная температура может превышать 400 градусов. Выпайке поддаются небольшие элементы, например, конденсаторы и транзисторы, как видно на фото ниже.
Расстояние до платы при пайке должно быть не меньше 10 мм. Кроме миниатюрных SMD элементов, станция с легкостью справляется и с микросхемами в корпусах SOEC. На фото ниже видно прямое тому доказательство.
Также без особых сложностей можно выпаять и более крупные компоненты. Станцию можно немного доработать, чтобы получился удобный вариант для работы. Одним из модулей, который легко использовать дополнительно является диммер, как видно на фото ниже.
Его предназначением является возможность регулировка мощности паяльной станции. В качестве источника питания можно использовать не блок питания от ПК, а блок питания для светодиодной ленты, как видно на фото ниже. Его легко приобрести в любом магазине электротоваров. Общая мощность станции составляет примерно 50 Вт, сила тока, которая потребуется для ее работы достигает 6 ампер. Это стоит учитывать при выборе блока питания.
Минусом такой паяльной стации можно считать отсутствие контакта с элементом, который подвергается пайке. Из-за этого нет возможности убрать излишек припоя, а также невозможно поправить деталь, если она была спозициоинрована со смещением, а припой еще не остыл. Желательно предусмотреть отдельную кнопку включения на рукоятке, которая предотвратит перегревание прикуривателя. Во время работы такой станцией, необходимо держать манипулятор под углом в 90 градусов к элементу, который паяется. Это даст возможность воздействовать на него всей областью нагревателя равномерно.
Дополнительно для успешной пайки мелких элементов понадобится набор пинцетов. Их губки обязательно должны быть острыми, чтобы было легче захватывать миниатюрные компоненты. Кроме того, не обойтись без устройства, которое называется «третья рука». Есть множество его вариаций, но основное предназначение везде одинаковое. Оно заключается в удержании припаиваемых проводов или целых микросхем. Чтобы было легче рассмотреть мелкие компоненты, необходимо хорошее увеличительное стекло или микроскоп. Неотъемлемой частью инструментария мастера является хорошее освещение. Желательно, если оно будет основано на светодиодах, которые не имеют мерцания при работе. Во время пайки с использованием станции не обойтись без флюса. Это специальный раствор, который улучшает адгезию и очищает металл для пайки. Вариант инфракрасной паяльной станции с нижним подогревом также можно собрать самостоятельно. Об этом есть видео ниже.
https://youtube.com/watch?v=cxH29oyxB_Q
ЗУБР 55350 – недорогой профессионал

Термовоздушный паяльный пистолет профессионального класса. Применяется для демонтажа электронных радиоэлементов или пайки бесконтактным способом. Нагрев воздушного потока до температуры 500°C происходит за доли секунды.
Локализация места прогрева осуществляется тремя сменными насадками с разным диаметром выходного сопла. Предусмотрен экономичный режим ожидания при временных перерывах в работе. Аппарат отличается возможностью регулировки массовым расходом воздуха, достигающим на максимуме 120л/мин.
Плюсы:
- Лёгкий, удобный в применении. Эргономичная рукоятка с противоскользящим покрытием.
- Приличный массовый расход воздуха, возможность плавной регулировки.
- Цена, электронное управление, дисплей.
Минусы:
Отрицательных отзывов нет.
https://youtube.com/watch?v=euPfK1dCu4A
https://youtube.com/watch?v=DsCQMaGiwLQ
https://youtube.com/watch?v=zWGvUL3tZAk
Прошивка контроллера и настройка
HEX-файл для прошивки контроллера вы сможете найти в конце статьи. Фьюз-биты должны остаться заводскими, то есть контроллер будет работать на частоте 1МГц от внутреннего генератора. Первое включение следует производить до установки микроконтроллера и операционного усилителя на плату. Подайте постоянное напряжение питания от 12 до 24В (красный должен быть «+», черный «-«) на схему и проконтролируйте, что между выводами 2 и 3 стабилизатора DA1 присутствует напряжение питания 5В (средний и правый выводы). После этого отключите питание и установите микросхемы DA1 и DD1 в панельки. При этом следите за положением ключа микросхем. Снова включите паяльную станцию и убедитесь, что все функции работают правильно. На индикаторе отображается температура, энкодер ее изменяет, паяльник нагревается, а светодиод сигнализирует о режиме работы. Далее необходимо откалибровать паяльную станцию. Оптимальный вариант при калибровке – использование дополнительной термопары. Необходимо выставить требуемую температуру и проконтролировать ее на жале по эталонному прибору. Если показания различаются, то произведите подстройку многооборотным подстроечным резистором R4. При настройке помните, что показания индикатора могут отличаться незначительно от фактической температуры. То есть, если вы установили, например, температуру «280», а показания индикатора в небольшой степени отклоняются, то по эталонному прибору вам нужно добиваться именно температуры 280°С. Если под рукой нет контрольного измерительного прибора, то можно установить сопротивление резистора около 90кОм и потом подбирать температуру опытным путем. После того, как паяльная станция проверена, можно аккуратно, чтобы не потрескались детали, установить лицевую панель.

Паяльная станция в сборе

Паяльная станция в сборе
Способ №2. Бесконтактная паяльная станция
Как показывает практика, далеко не всегда нагревом жала можно воздействовать на любые элементы платы, к примеру, к тем же smd деталям крайне трудно подобраться. В таких ситуациях используется паяльный фен, направляющий поток горячего воздуха на ножки.
Несмотря на схожесть, переделать обычное устройство для сушки волос в инфракрасную станцию не получится, так как рабочая температура должна достигать 500 — 800ºС. Для сборки такой паяльной станции вам понадобится компрессор для подачи воздуха, нагревательный элемент, корпус для элементов управления, сопло, понижающий трансформатор, выпрямитель, блок управления скоростью подачи воздуха.
Принципиальная схема такой паяльной станции приведена на рисунке ниже:

Принцип действия паяльной станции основан на воздействии инфракрасного излучения от нагревательного элемента непосредственно в область пайки. Компрессор подает воздух от нагревателя через сужающееся сопло, создавая эффект турбины, производительность насоса желательно обеспечить в пределах от 20 до 30 л в минуту.
При изготовлении инфракрасной станции существует два способа для ее выполнения — ручная модель или стационарная. Первый вариант подходит в тех ситуациях, когда корпус ИК паяльной предвидится относительно небольших размеров и будет удобно помещаться в руке. Второй способ подойдет для крупногабаритных приспособлений, в которых станция установлена неподвижно, а заготовка перемещается под соплом.
Рассмотрим такой пример изготовления паяльной станции бесконтактного типа:
- Намотайте нагревательную спираль из нихромовой проволоки, в данном случае используется диаметром 0,8мм. Можете взять и другой вариант, к примеру, от электрической плиты.
Рис. 3: намотайте нагревательный элемент - Для намотки используйте жесткий каркас, укладывайте витки вплотную, но не делайте нахлестов и следите за тем, чтобы не закоротить намотку. Чем меньше диаметр проволоки у вас получится, тем эффективнее будет идти нагрев, достаточно будет спирали с наружным диаметром 8 – 10 мм.
- В данном примере изготавливаются несколько спиралей, соединяемых параллельно для повышения температуры нагрева.
- Установите полученную спираль на цилиндрический каркас из негорючего материала.

Предварительно удалите с каркаса все лишнее но если он уже готов, можете сразу осуществлять намотку.
- Изготовьте металлический стакан для нагревательного элемента, в этом примере изготовления паяльной станции мы сделаем его из корпуса пальчиковой батарейки.
- Из куска телескопической антенны от радиоприемника сделайте сопло, один край которого нужно расплескать и надеть на шайбу.
Рис. 5. Наденьте шайбу - Прикрутите шайбу сопла к стакану из батарейки при помощи соразмерных болтов.
Рис. 6: прикрутите сопло к стакану - Поместите внутрь стакана между спиралью и стенками термоизоляционный материал, чтобы предотвратить перегревание наружных деталей.
- Соберите диодный мост из четырех полупроводниковых элементов, если под рукой уже есть готовая сборка, можете использовать и ее.
- Изготовьте блок питания из понижающего трансформатора и выпрямительного агрегата, ваша задача получить на выходе низкое напряжение для снижения вероятности поражения электротоком. В рассматриваемом примере получается около 10 – 15В, мощность трансформатора составляет 150Вт. Аналогичная модель может браться с готового оборудования.
- Корпус для паяльной станции мы изготовим из обычной пластиковой бутылки. В данном примере нам нужен прозрачный пластик, так как в нем легче подключать блок питания, нагнетатель воздуха и плату управления.
Рис. 7. соедините все элементы в корпусе - Подключите куллер и нагревательную спираль к выводам блока питания, подсоедините регулятор напряжения.
Рис. 8. установите кулер
Регулировка мощности теплового потока может осуществляться либо по скорости подачи воздуха, либо по уровню напряжения, подаваемого на нагреватель.
Подключите шнур питания к выводам трансформатора – паяльная станция готова к использованию.
Рис. 9: паяльная станция готова
Назначение
Чтобы создать современный гаджет или иное изделие, в основе которого используются микросхемы, нужно выполнить качественные швы в ограниченном пространстве. Пайка некоторых деталей производится при значительном усилении, даже под микроскопом. Только наличие паяльной станции дает возможность добиваться удовлетворительных характеристик в работе.
Покупные станции обязательно включают в состав несколько основных компонентов:
- Контрольно-управляющий модуль. Он помогает пользователю ориентироваться на режимы работы: сила тока, напряжение, температура жала, расход воздуха и ряд иных показателей.
- Паяльник, способный расплавлять определенный тип припоя. Перегрев гораздо выше заданных значений вызывает образование шлака, который не позволяет добиваться приемлемого качества.
- Пинцет с внутренним нагревателем способен помочь в монтаже и демонтаже микроэлементов и SMD-компонентов.
- Фен с терморегулятором для прогрева локального пространства и пайки групп контактов (микросхем) окажет помощь в сложном пространстве.
- Инфракрасный тепловой источник для прогрева большой площади на платах, а также групповой монтаж.
- Направленный тепловой излучатель для точечного нагрева пространства поможет выполнить миниатюрную работу.
- Приспособления для отсоса припоя после выпайки деталей.
- Вспомогательная арматура, держатели, специальные приспособления для пространственного соединения деталей. Антистатические устройства для мастера, а также коврики для размещения деталей и комплектующих.
https://youtube.com/watch?v=-oNVeviwN-o
Кроме перечисленного, станции комплектуются стойками для размещения инструмента с пружинными держателями. В зависимости от сложности и комплектации меняется цена на установку.





